EasyManua.ls Logo

Sakata SOB-50VA - Wiring Diagrams

Sakata SOB-50VA
118 pages
Print Icon
To Next Page IconTo Next Page
To Next Page IconTo Next Page
To Previous Page IconTo Previous Page
To Previous Page IconTo Previous Page
Loading...
Light Commercial R410A on-off
S13-01.01.13en
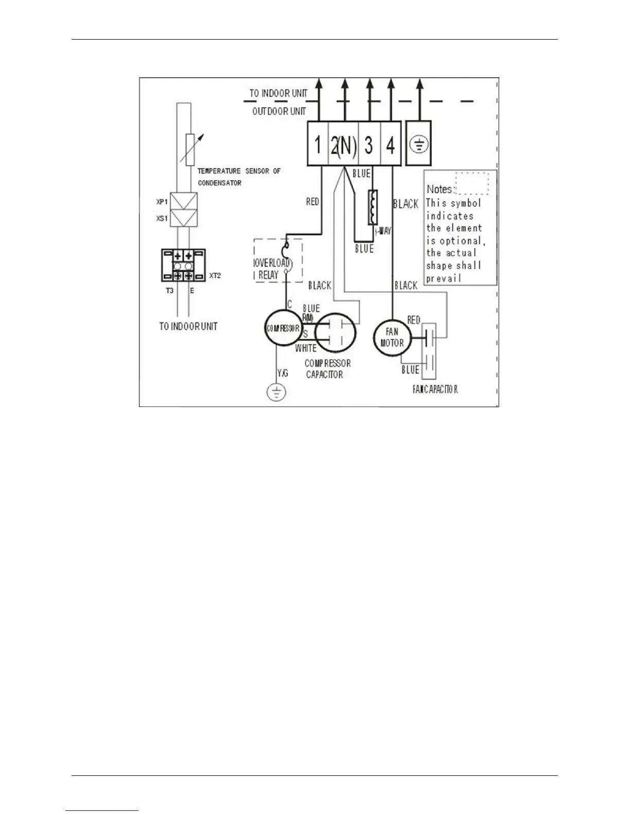
5. Wiring Diagrams
SOB-50VA
Outdoor Units
90

Table of Contents

Related product manuals