EasyManua.ls Logo

Scotsman AC 45 - Wiring Diagram AC 45-55-85-105

Scotsman AC 45
42 pages
Print Icon
To Next Page IconTo Next Page
To Next Page IconTo Next Page
To Previous Page IconTo Previous Page
To Previous Page IconTo Previous Page
Loading...
Page 35
Page 35
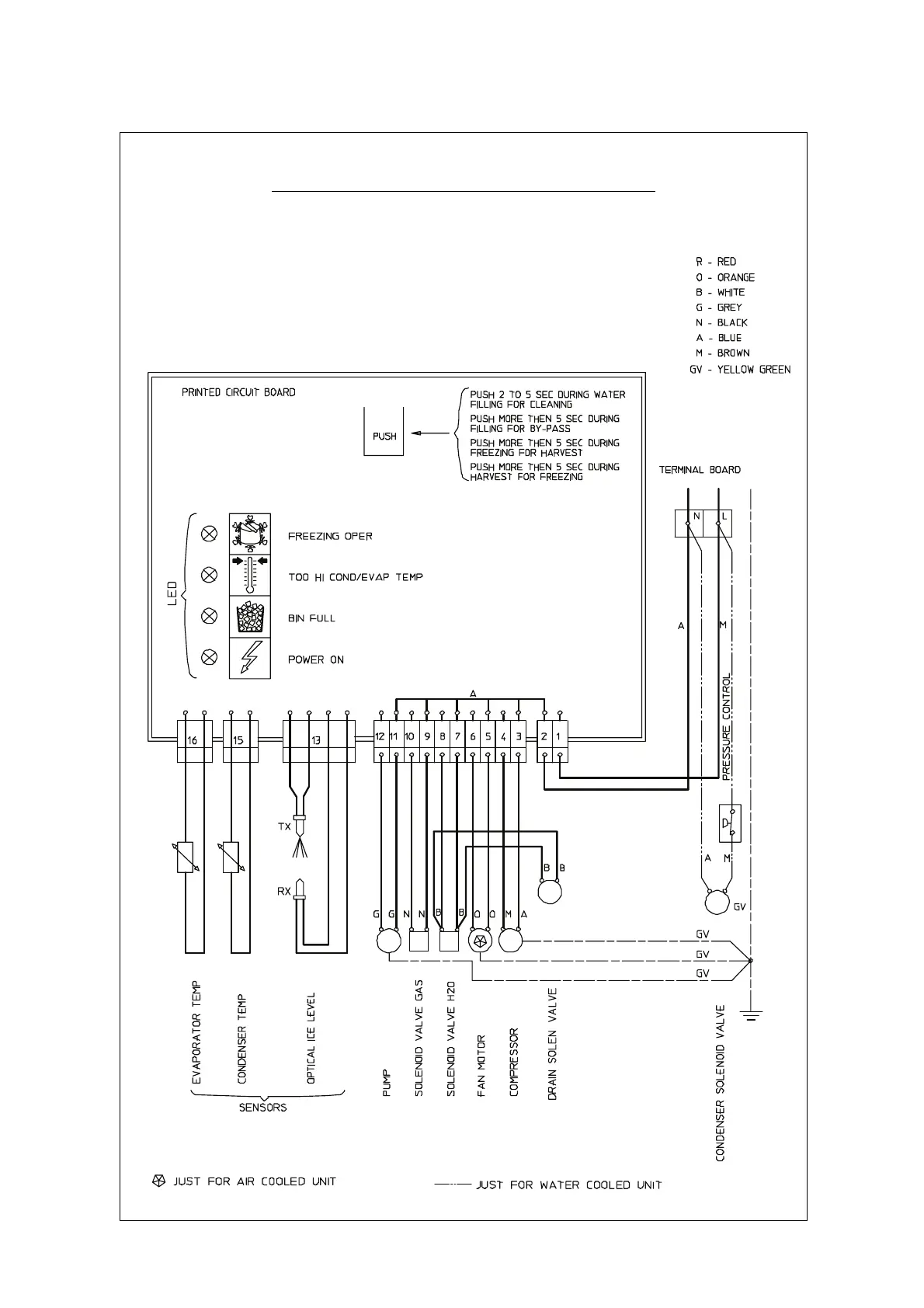
WIRING DIAGRAM
AC 45-55-85-105 AIR & WATER COOLED 230/50-60/1

Related product manuals