EasyManua.ls Logo

Scotsman AC 45 - Wiring Diagram AC 125-175-225

Scotsman AC 45
42 pages
Print Icon
To Next Page IconTo Next Page
To Next Page IconTo Next Page
To Previous Page IconTo Previous Page
To Previous Page IconTo Previous Page
Loading...
Page 36
Page 36
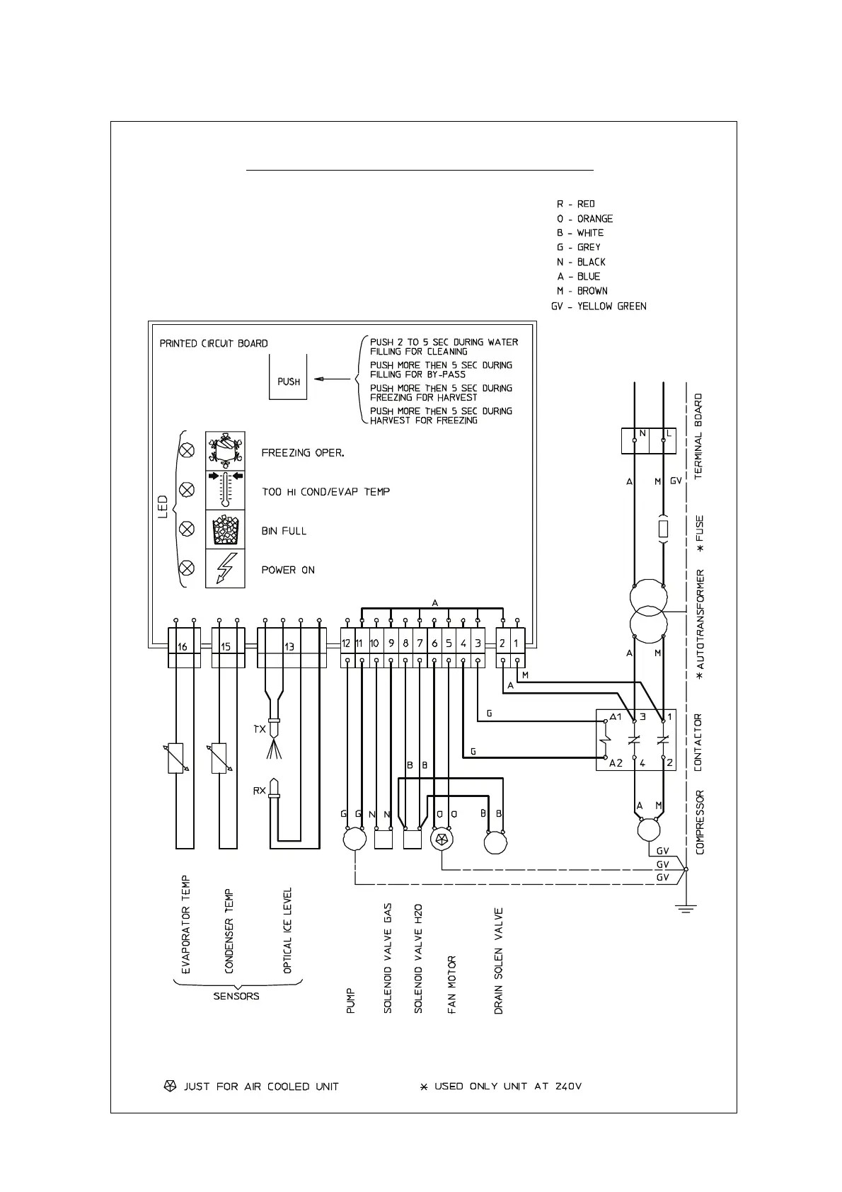
WIRING DIAGRAM
AC 125-175-225 AIR & WATER COOLED 230/50-60/1

Related product manuals