EasyManua.ls Logo

Sentiotec 160 - Page 20

Sentiotec 160
96 pages
Print Icon
To Next Page IconTo Next Page
To Next Page IconTo Next Page
To Previous Page IconTo Previous Page
To Previous Page IconTo Previous Page
Loading...
EN DE
20
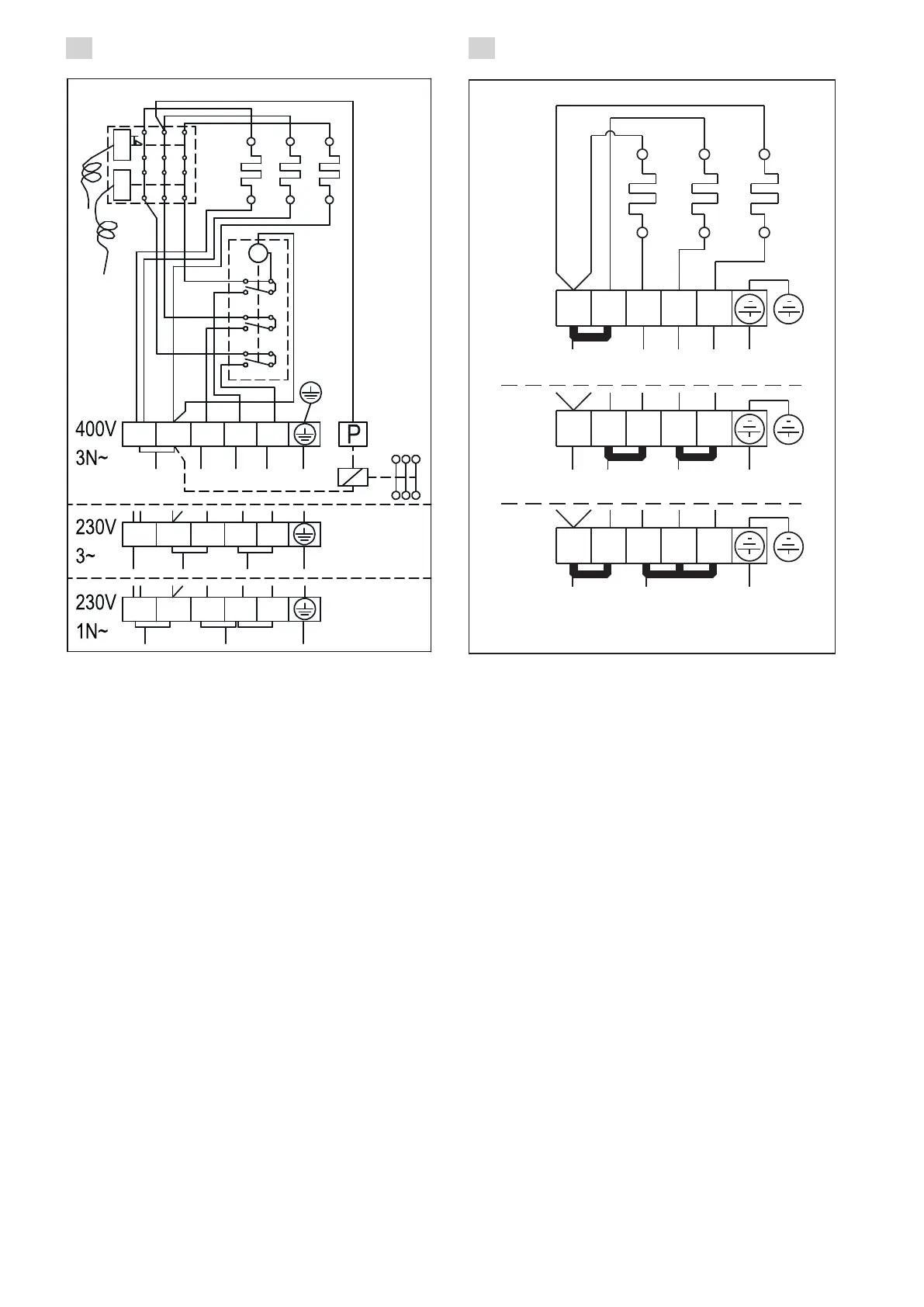
Figure 14. Electrical connections of 1-E and 2-E heaters
Abbildung 14. Elektroanschlüsse des Saunaofens 1-E und 2-E
Figure 13. Electrical connections of 1 heaters
Abbildung 13. Elektroanschlüsse des Saunaofens 1
400 V
3N~
ZCU-882
N L1 L2 L3
1 2 3 4 5
1 2 3 4 5
1 2 3 4 5
230 V
3~
L1 L2 L3
230 V
1N~
N L1
STEURUNG DER STROMHEIZUNG
SÄHKÖLÄMMITYKSEN OHJAUS
STYRNING AV ELUPPVÄRMNING
CONTROL OF ELECTRIC HEATING
a1
GRD
a
a1
a
a1
a
b0
b
b0
b
b0
M
b
N
1 2 3
1
2
L1 L2
3
L3
4
5
1
2
3
4
L2
5
L1
L3
543
L1
2
N
1
GRD
GRD

Table of Contents

Related product manuals