EasyManua.ls Logo

Sharp LC-40LE630E - Page 82

Sharp LC-40LE630E
176 pages
Print Icon
To Next Page IconTo Next Page
To Next Page IconTo Next Page
To Previous Page IconTo Previous Page
To Previous Page IconTo Previous Page
Loading...
82
LC-32LE63x
LC-40LE63x
LC-46LE63x
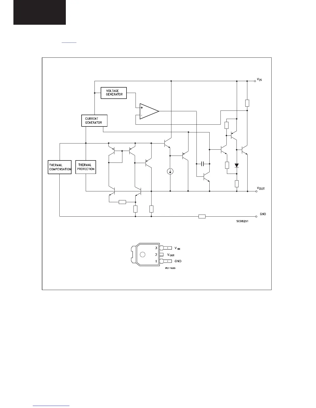
8.7 Diagram DC/DC B03E, LD1117DT25 (IC 7UD2)
Figure 8-7 Internal block diagram and pin configuration
F_15710_166.eps
100402
Block diagram
Pinning information
DPAK
LD1117DT
IC Data Sheets (continued)

Table of Contents

Related product manuals