EasyManua.ls Logo

Sharp R-771(W)N - Page 38

Sharp R-771(W)N
49 pages
Print Icon
To Next Page IconTo Next Page
To Next Page IconTo Next Page
To Previous Page IconTo Previous Page
To Previous Page IconTo Previous Page
Loading...
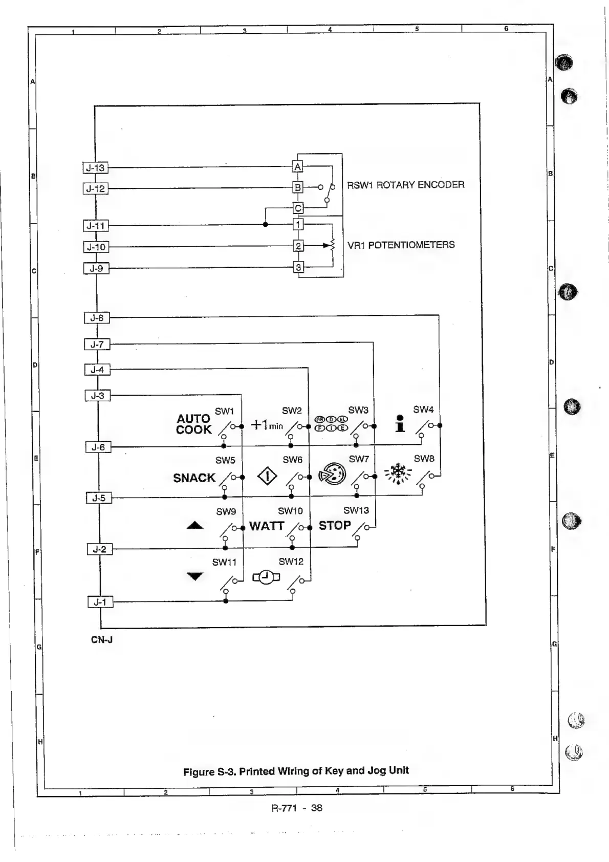
RSW1
ROTARY
ENCODER
VR1
POTENTIOMETERS
Figure
S-3.
Printed
Wiring
of
Key
and
Jog
Unit
R-771
-
38

Related product manuals