EasyManua.ls Logo

Sharp R-9H56 - Pictorial Diagram

Sharp R-9H56
48 pages
Print Icon
To Next Page IconTo Next Page
To Next Page IconTo Next Page
To Previous Page IconTo Previous Page
To Previous Page IconTo Previous Page
Loading...
R-9H56
35
6
45
1
2
3
6
45
1
2
3
A
B
C
D
E
F
G
H
A
B
C
D
E
F
G
H
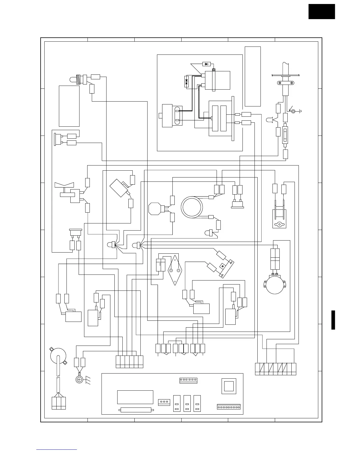
Figure S-1. Pictorial Diagram
HV. RECTIFIER
O 
R
G
BLK
ASYMMETRIC 
RECTIFIER
MAGNETRON
RED
RED
HV. WIRE A
RED
G
R
Y
HIGH VOLTAGE COMPONENTS
POWER
SUPPLY 
COED
NOTE: ORANGE WIRE (LIVE) MUST BE
CONNECTED TO THE CABINET
SIDE TERMINAL OF POWER
TRANSFORMER
TURNTABLE 
MOTOR
GRY
BRN
WHT
YLW
YLW
DAMPER 
MOTOR
DAMPER 
SWITCH
FAN 
MOTOR
OVEN
THERMAL
CUT-OUT
150˚C
ORG
OVEN 
LAMP
STOP SWITCH
I
C
1
RED
6
5
4
1
2
3
PNK
PNK
RED
GRN
1
CN-F
CN-E
4
5
PPL
1
2
BRN
RED
3
CN-A
N.O.
COM
RED
BRN
CN-E
ORG
ORG
BRN
3
UPPER
LATCH
SWITCH
MONITOR 
RESISTOR
GRY
PPL
CONTROL PANEL
TEMP.
FUSE
(MG.)
150˚C
CONVECTION
HEATER
THERMISTOR
HIGH VOLTAGE
CAPACITOR
POWER
TRANSFORMER
CONVECTION 
MOTOR
GRN
COM
N.O.
GRY
WHT
PRLWHT
B
L
K
RED
REDWHT
N.O.
COM
PNK
PNK
FUSE M8A
BRN
GRY
1
2
RED
RED
2
1
BRN
COM
N.O.
ORG
PNK
LOWER
LATCH
SWITCH
MONITOR 
SWITCH
COM
N.C.
PPL
ORG
BLK
AH SENSOR
RED
WHT
1
2
3
CN-F
2
RY3
RY2
CN-A
FAN MOTOR
THERMAL
CUT-OUT
95˚C
RED
BLK
RED
GRY
W
H
T
BRN
G-Y
BLUBLU
BLU
R
E
D
RY1
T1
1
6
5
4
2
3
1
3
5
7
9
N.O.
N.O.
N.O.
COM
COM
COM
RY3(N.O.)
RY3(COM.)
RY2(N.O.)
BRN
RY2(COM.)
BRN
RED
RY1(N.O.)
PNK
BLK
RY1(COM.)
9
6
7
WHT
8
NOTE:
NEUTRAL (WHITE) WIRE
MUST BE CONNECTED
TO THE TERMINAL WITH
BLACK DOT ON THE
LAMP SPCKET.
GRN
GRN
GRY

Related product manuals