EasyManua.ls Logo

Siemens 7SJ511 - Page 10

Siemens 7SJ511
152 pages
Print Icon
To Next Page IconTo Next Page
To Next Page IconTo Next Page
To Previous Page IconTo Previous Page
To Previous Page IconTo Previous Page
Loading...
,QWURGXFWLRQ6-
9
&*&

W
/ / /
/ / /
/ / /
(
$%&'
,
$
%
&
'
W
$%&'
,
$
%
&
'
VROLGO\ HDUWKHG
LVRODWHG
HDUWK IDXOW FXUUHQW
OHVV WKDQ UDWHG FXUUHQW
6KRUWHU JUDGLQJ WLPH IRU HDUWK IDXOWV
6\VWHP )DXOW 3KDVH VHJUHJDWHG SLFNXS
FRQGLWLRQV GHWHFWLRQ ([DPSOH
/
/
/
(
,S
,S
,S
7,S
/
/
/
(
7,!!
7S
,!!
,S
7,S
7,S
,!!
,S
,!!
,S
7S
7S
7,!!
7,!!
/
/
/
(
7,!!
7S
,!!
,S
,!!
,S
,!!
,S
7S
7S
7,!!
7,!!
7(S
,(!!
,(S
7,(!!
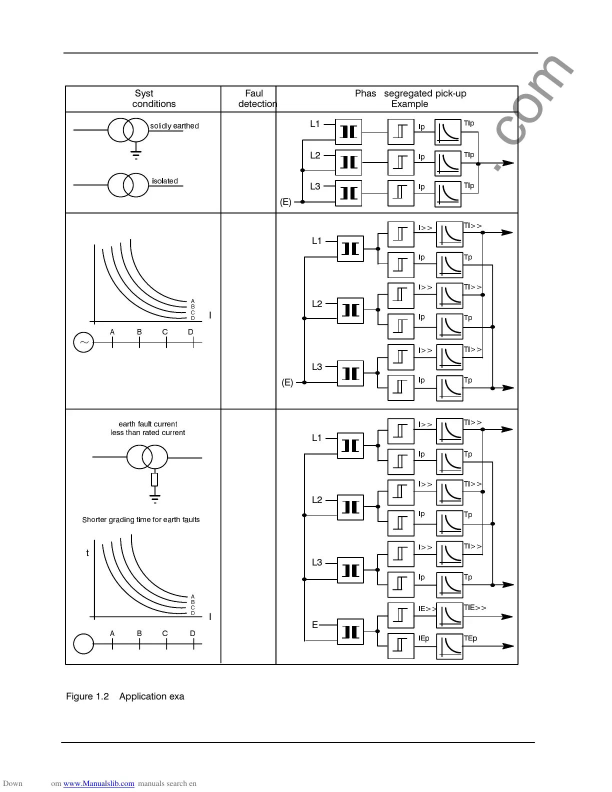
)LJXUH  $SSOLFDWLRQ H[DPSOHV IRU LQYHUVH WLPH RYHUFXUUHQW SURWHFWLRQ
www . ElectricalPartManuals . com

Related product manuals