EasyManua.ls Logo

SIMAG SCE 20 - Page 8

SIMAG SCE 20
55 pages
Print Icon
To Next Page IconTo Next Page
To Next Page IconTo Next Page
To Previous Page IconTo Previous Page
To Previous Page IconTo Previous Page
Loading...
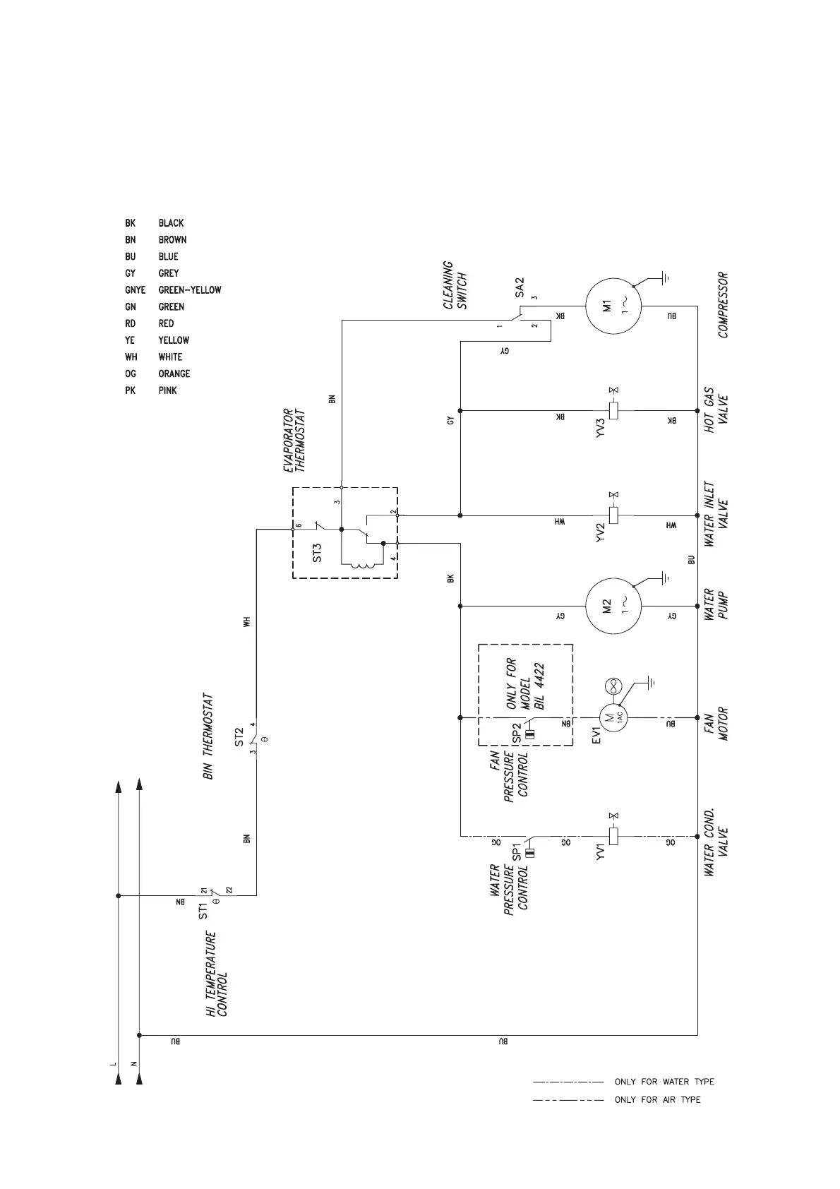
WIRING DIAGRAM - SCHEMA ELETTRICO - SCHÉMA ÉLECTRIQUE - SCHALTUNGSSCHEMA
AIR & WATER COOLED - RAFFREDDAMENTO AD ARIA ED AD ACQUA.
REFROIDISSEMENT A AIR ET A EAU - LUFT- UND WASSERGEKÜHLT
230/50-60/1
f)
SCE 20 - 30 - 40 - 50

Related product manuals