EasyManua.ls Logo

SIMAG SDN25 - Wiring Diagrams; SDN 25-30-35-45 Model Schematics

SIMAG SDN25
45 pages
Print Icon
To Next Page IconTo Next Page
To Next Page IconTo Next Page
To Previous Page IconTo Previous Page
To Previous Page IconTo Previous Page
Loading...
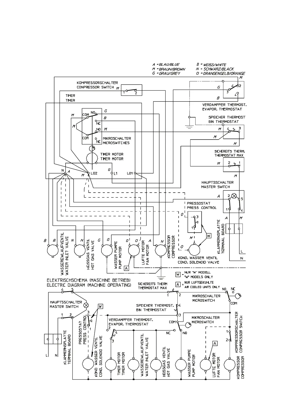
WIRING DIAGRAM - SCHALTUNGSSCHEMA
230/50/1
AIR & WATER COOLED - LUFT UND WASSERGEKÜHLT
SDN 25 - 30 - 35 - 45
F

Related product manuals