EasyManua.ls Logo

Sime AR - Electrical Connection Instructions

Sime AR
Print Icon
To Next Page IconTo Next Page
To Next Page IconTo Next Page
To Previous Page IconTo Previous Page
To Previous Page IconTo Previous Page
Loading...
inserting the respective probes in
the holder (13), then lock with the
spring supplied;
remove the cap (14) and screw the
hydrometer probe with heck valve;
complete assembly by securing the
cover (12) to the sides.
NOTE: Remove the “Testing
Certificate” from inside the combus-
tion chamber and keep together with
the instructions manual.
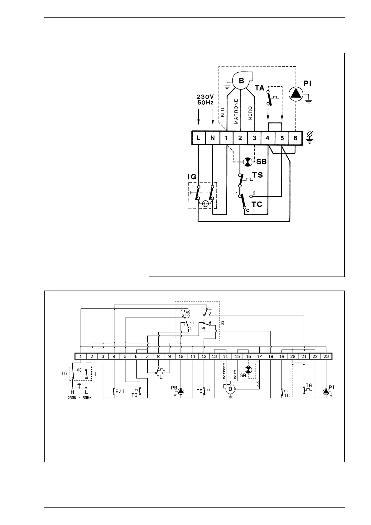
2.6 ELECTRICAL CONNECTION
The boiler is fitted with an electricity
cable, and requires a a single-phase
power supply of 230V - 50Hz through
the main switch protected by fuses.
The room thermostat (required for
enhanced room temperature control)
should be installed as shown in fig. 6.
Connect the burner and system circu-
lation pump power cables supplied.
NOTE: Device must be connected to
an efficient earthing system.
SIME declines all responsibility for
injury caused to persons due to fai-
lure to earth the boiler. Always turn
off the power supply before doing
any work on the electrical panel.
24
KEY
TS H.L. stat
TA Room stat
TC Boiler stat
IG Main switch
PI C.H. pump
B Burner
SB Burner lock-out lamp
Fig. 6
AR” model
ARB” model
KEY
TS H.L. stat
SB Burner lock-out lamp
EI Summer - Winter switch
TA Room stat
TB D.H.W. stat
TC Boiler stat
TL Limit stat
IG Main switch
PB D.H.W. pump tank
PI C.H. pump
B Burner
R Relays
Fig. 6/a

Table of Contents

Related product manuals