EasyManua.ls Logo

Sime SOLIDA Series - 2.3 Wiring Diagram

Sime SOLIDA Series
40 pages
Print Icon
To Next Page IconTo Next Page
To Next Page IconTo Next Page
To Previous Page IconTo Previous Page
To Previous Page IconTo Previous Page
Loading...
16
M
R
HI-LIMIT 1
HI-LIMIT 2
NF PE
L
N
J5 J4 J6
PUMP
OPTIONAL
MAIN BOARD
HYDRO
BOARD
3-WAY
DIVERTER
VA LV E
HYDRO
ALARM
LIGHT
WARNING
LIGHT/ALARM
SIREN
OPTIONAL
FLOW SWITCH
(PLATE HEAT
EXCHANGER)
/
SANITARY
THERMOSTAT
(CHAMBER)
PELLET
LOADER
VENTILATOR
IGNITION
COIL
L N E
230V~50Hz
Electrical supply
Connections to be
made by the installer
PHOTORESISTOR
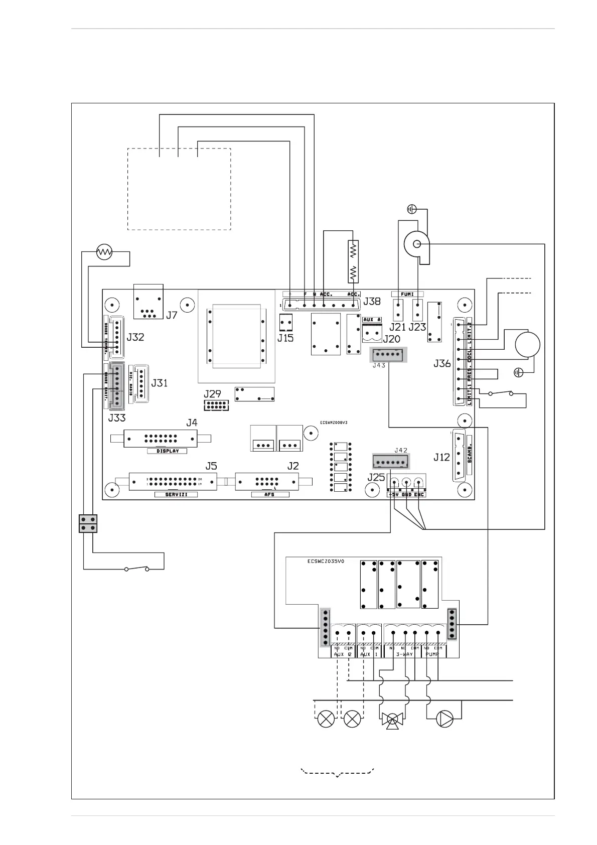
Fig. 38
WIRING DIAGRAM2.3

Related product manuals