EasyManua.ls Logo

Simex PL 5020 - Control Circuit Diagrams

Default Icon
60 pages
Print Icon
To Next Page IconTo Next Page
To Next Page IconTo Next Page
To Previous Page IconTo Previous Page
To Previous Page IconTo Previous Page
Loading...
55
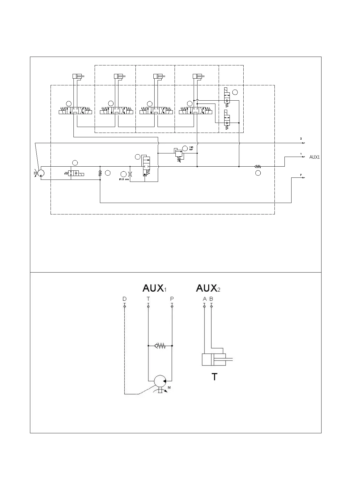
19 Control circuit diagrams
HYDRAULIC DIAGRAMS:
3-hydraulic line version
SV1
SV2
SV3
SV4
RV1
EP1
CV1
P1
T1
D1
P
T
A2 B2 A1 B1
A3 B3
A4 B4
D
T
IP
DX
P
SX
F
M
SV5
SF1
ORF
CV2
Key:
AUX= ‘High Flow’ auxiliary control
M = Motor
T= Hydraulic shifting
Pdx= RH hydraulic depth
Pdx= LH hydraulic depth
I= Hydraulic tilt
F= Hydraulic floating tilt
5-hydraulic line standard version
Key:
AUX1= ‘High Flow’ auxiliary control
AUX2= Auxiliary control for connected lines
M = Motor
T= Hydraulic shifting

Table of Contents

Related product manuals