EasyManua.ls Logo

Snapper 2690858 - Wiring Schematic

Snapper 2690858
36 pages
Print Icon
To Next Page IconTo Next Page
To Next Page IconTo Next Page
To Previous Page IconTo Previous Page
To Previous Page IconTo Previous Page
Loading...
Not for
Reproduction
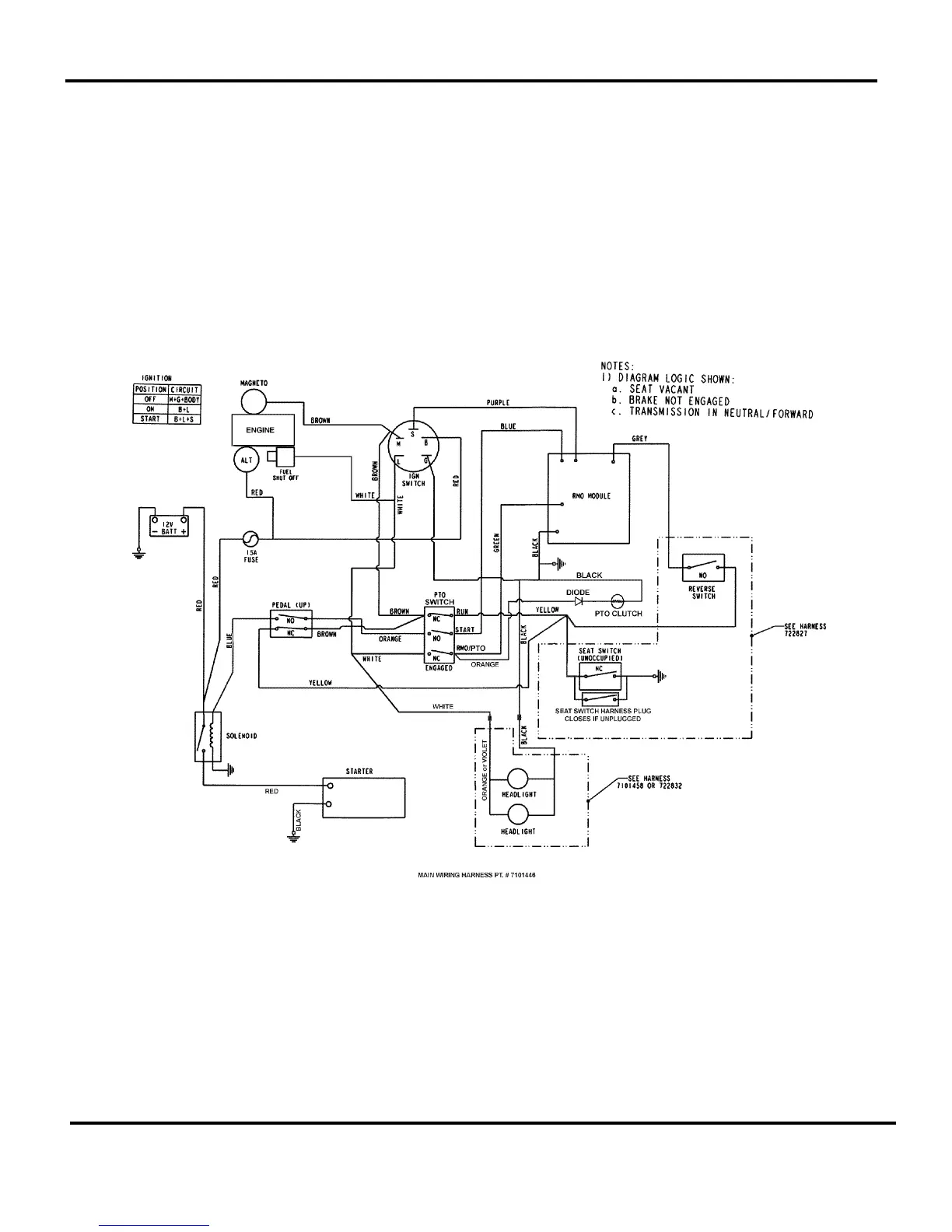
Manual No. 7103199 HYDRO DRIVE ELECTRIC CLUTCH
LT130 AWS SERIES
32
Wiring Schematic

Related product manuals