EasyManua.ls Logo

Snapper z2004k - Wiring Schematic 12 H; Wiring Schematic 14, 18, & 20 H

Snapper z2004k
24 pages
Print Icon
To Next Page IconTo Next Page
To Next Page IconTo Next Page
To Previous Page IconTo Previous Page
To Previous Page IconTo Previous Page
Loading...
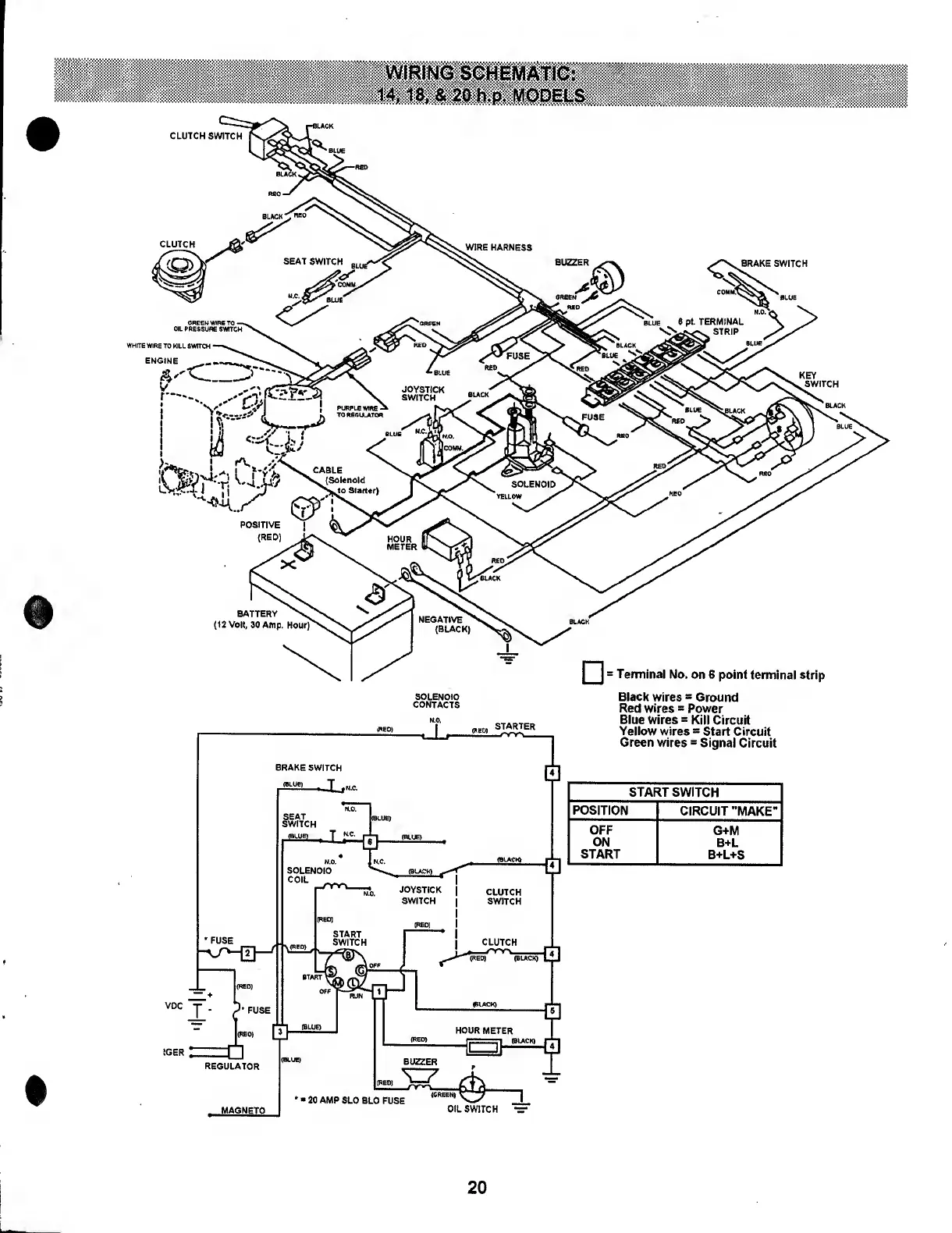
WIRING
SCHEMATIC:
14,18,
&
20
h.p.
MODELS
CLUTCH
SWITCH
BRAKE
SWITCH
WHITE
WIRE
TO
KILL
SWITCH
ENGINE
STARTER
VDC
IGER
Terminal
No.
on
6
point
terminal
strip
Black
wires
*
Ground
Red
wires
=
Power
Blue
Wires
=
Kill
Circuit
Yellow
wires
=
Start
Circuit
Green
wires
s
Signal
Circuit
START
SWITCH
POSITION
CIRCUIT
"MAKE"
OFF
G+M
ON
B+L
START
B+L+S
(GREEN)
^
n
OIL
SWITCH
=
20

Related product manuals