EasyManua.ls Logo

Sony MX-P21 - Page 31

Sony MX-P21
54 pages
Print Icon
To Next Page IconTo Next Page
To Next Page IconTo Next Page
To Previous Page IconTo Previous Page
To Previous Page IconTo Previous Page
Loading...
MX-P21
MX-P21
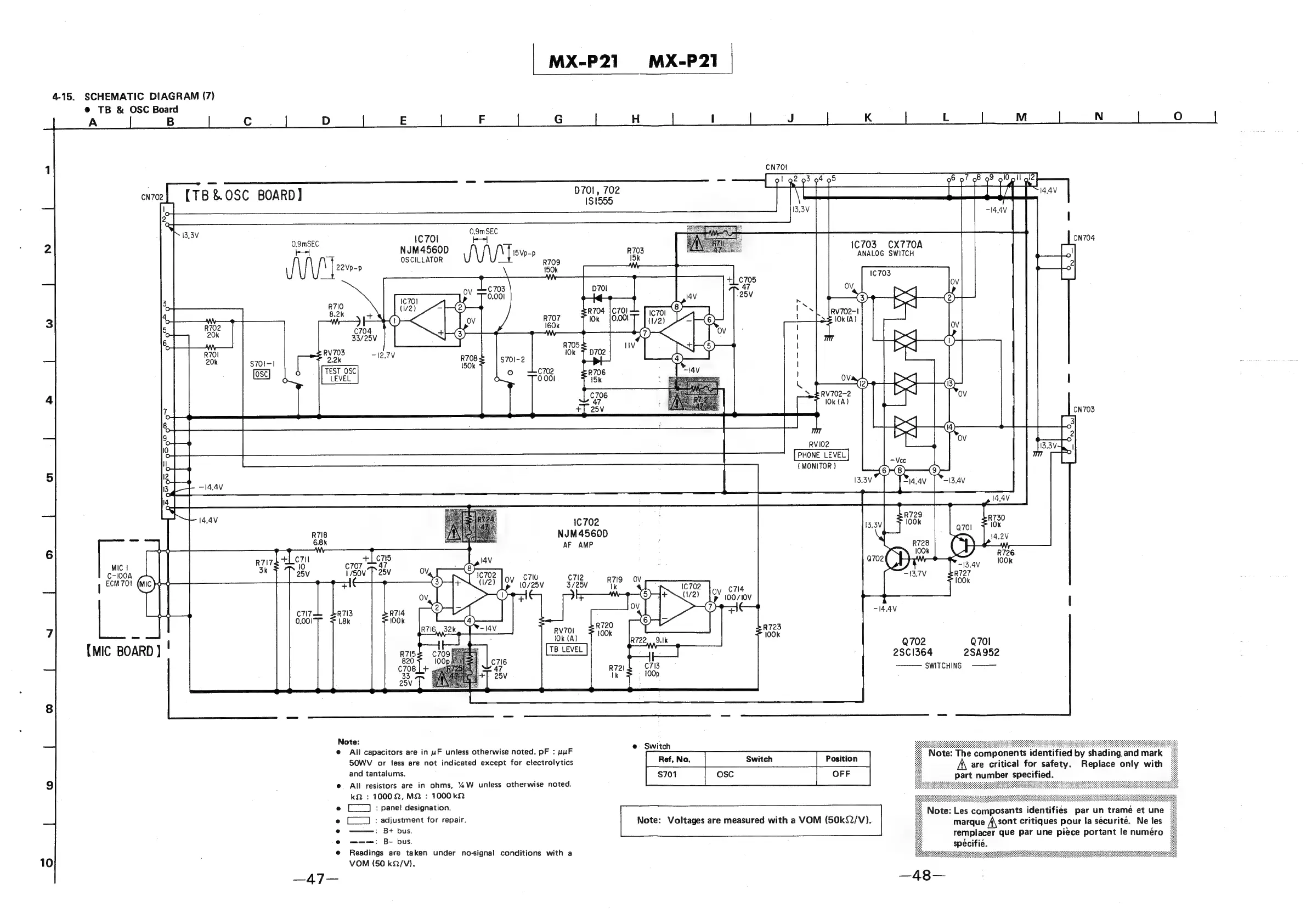
4-15.
SCHEMATIC
DIAGRAM
(7)
@
TB
&
OSC
Board
10
A
|
CN702
B
Cc
..
D
E
F
G
H
I
J
K
L
M
N
{TB
&OSC
BOARD)
0701,
702
14.4V
CN704
1703
CX770A
0.9mSEC
1C
701
4
ANALOG
SWITCH
kek
NJM4560D
:
nats
OSCILLATOR
vAVAVANE
.
R709
15k
arrears
eS)
D701
R704
{C701
10k
0.001
S70I-|
RV702-2
10k
(A)
RVI02
PHONE
LEVEL
(MONITOR
)
IC
702
NJM4560D
}
AF
AMP
ov
c7lu
c7l2
707
>
ag
3.
as
Ca
|
10/25V
3/25
z
if
100
/10V
|
4
-14.4V
ot
702
Q701
(MIC
BOARD
}
!
ns
|
2501364
2SA952
SWITCHING
§=————
Note:
e
All
capacitors
are
in
uF
unless
otherwise
noted.
pF
:
HHP
Saaian
Note:
The
components
identified
by
shading,
and
mark
SOWV
or
less
are
not
indicated
except
for
electrolytics
|
Position
|
A
are
critical
for
safety.
Replace
only
with
part
number
specified.
and
tantalums.
|
OFF
|
All
resistors
are
in
ohms,
%W
unless
otherwise
noted.
kQ
:
10002,
M2
:
1000k2
Note:
Voltages
are
measured
with
a
VOM
(50k92/V).
(—_]
:
pane!
designation.
(-__]
:
adjustment
for
repair.
:
B+
bus.
Note:
Les
composants
identifies
par
un
trame
et
une
marque
f\sont
critiques
pour
la
securite.
Ne
les
remplacer
que
par
une
piece
portant
le
numéro
—-——:
B-
bus.
spécifie.
Readings
are
taken
under
no-signal
conditions
with
a
VOM
(50
kQ/V).
AT

Other manuals for Sony MX-P21

Related product manuals