EasyManua.ls Logo

Sorvall RT/T6000D - Page 257

Sorvall RT/T6000D
302 pages
Print Icon
To Next Page IconTo Next Page
To Next Page IconTo Next Page
To Previous Page IconTo Previous Page
To Previous Page IconTo Previous Page
Loading...
SORVALL®
Centrifuges
RT6000D.
T6000D,
RT6000B,
and
T6000B
Centrifuges
Serial
Number
9101800
and Above
SPEEC
5
UREF
FflULT
OPEN
P10
l>^-
Z^
5^
-,
\
3
/
4>-
B>
,
\
°
/
7>
Q
V-l
9
/
^
—————.1/C
—————N/C
PA
10
>-<.———-———
—————M^C
5U
ULT
i
3
n
U2
/
V\
--
^
'M
—n—
U5717:
+
6
4
3
Rl
——^^/——————
100
j>Ra
I*
330K
C1
To.i
u
5
5U
t
1
11
.
/
3
1
1
3
\
u
n
SPE:E:D
DATEL
DnS-aifc^S-l
U3
/
/
/
/
/
/
/
/
/
/
/
/
/
/
/
97 10
R3
[ww
R4
|
5K
3.9ZK
\\
Ul
/
~^
OPEN
\,
4 (DOOR)
U57173
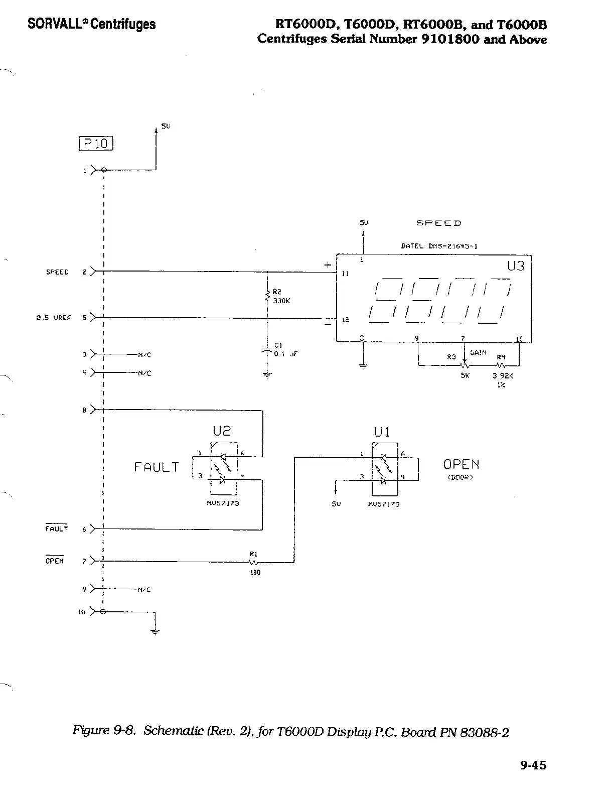
Figure
9-8. Schematic
(Rev.
2), for
T6000D
Display
P.O.
Board
PN 83088-2
9-45