EasyManua.ls Logo

Sub-Zero UC-15I - Water System; Electrical (Electronic Control) System

Sub-Zero UC-15I
72 pages
Print Icon
To Next Page IconTo Next Page
To Next Page IconTo Next Page
To Previous Page IconTo Previous Page
To Previous Page IconTo Previous Page
Loading...
3-4
#7012423 - Revision A - August, 2009
Theory of Operation
Model UC-15I (Undercounter Ice Machine)
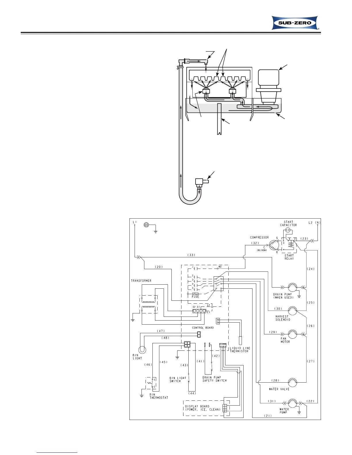
Water System
The water system provides and recirculates the
water for ice production. It also provides a
means of drainage. After the ice is produced, the
water system flushes the impurities and minerals
that were in the water, down the drain. (See
Figure 3-3)
Drain
Reservoir
Circulating
Pump
Water
Valve
Water Inlet Tube
Spray
Nozzles
Cube Molds (16)
Figure 3-3. Water System (Beginning of Ice Making Cycle)
Figure 3-4. Electrical System Wire Diagram
Electrical (Electronic Control)
System
Power for the refrigeration system
and the water system in the model
UC-15I is provided through the
electronic control system. The
electronic control system also regu-
lates the operational cycles of the
ice machine. Refer to the Wire
Diagram at right (See Figure 3-4).
NOTE: The models UC-15IP and
UC-15IPO have a drain pump that
is powered off of L1, so even when
the ice machine is switched OFF,
the pump can continue to pump
melted ice water to the drain.

Table of Contents

Other manuals for Sub-Zero UC-15I

Related product manuals