EasyManua.ls Logo

Sub-Zero Wolf ICB700 Series - Page 41

Sub-Zero Wolf ICB700 Series
94 pages
Print Icon
To Next Page IconTo Next Page
To Next Page IconTo Next Page
To Previous Page IconTo Previous Page
To Previous Page IconTo Previous Page
Loading...
Page 41
6-2
Icemaker Information
7011902 - Revision A - October, 2009
International Integrated
International Integrated
(ICB700 Base)
(ICB700 Base)
Series
Series
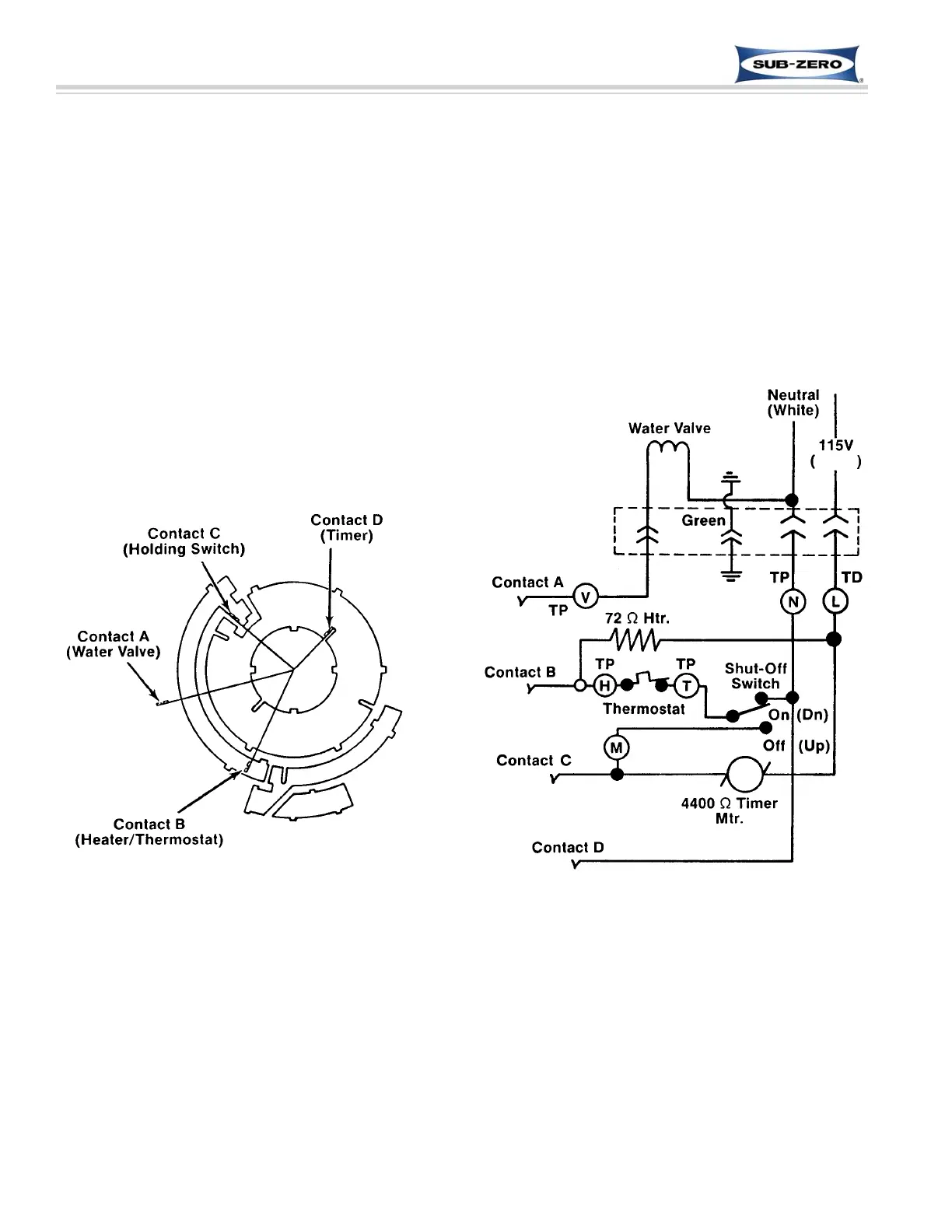
MODULAR ICEMAKER
All ICB700 Series Base units utilize a “modular icemaker.” The icemaker operation is not complex, however, an
understanding of its cycle of operation is necessary in order for a serviceman to make a proper diagnosis.
Modular Icemaker Operation
When the icemaker thermostat has sensed temperatures of -8°C (17°F), the thermostat closes. At this time, the cur-
rent now has a path through the thermostat to the motor. The motor is linked with the drive gear. From the module,
there are copper contacts that ride on copper strips on the backside of the drive gear. (See Figure 6-1) As the drive
gear rotates, these contacts from the module will make or break a circuit (track) to the copper strips to generate the
icemaker cycle.
Pink
Tan
Figure 6-1. Modular Icemaker Electrical Schematic

Related product manuals