EasyManua.ls Logo

Subaru IMPREZA 1995 - Page 63

Subaru IMPREZA 1995
95 pages
Print Icon
To Next Page IconTo Next Page
To Next Page IconTo Next Page
To Previous Page IconTo Previous Page
To Previous Page IconTo Previous Page
Loading...
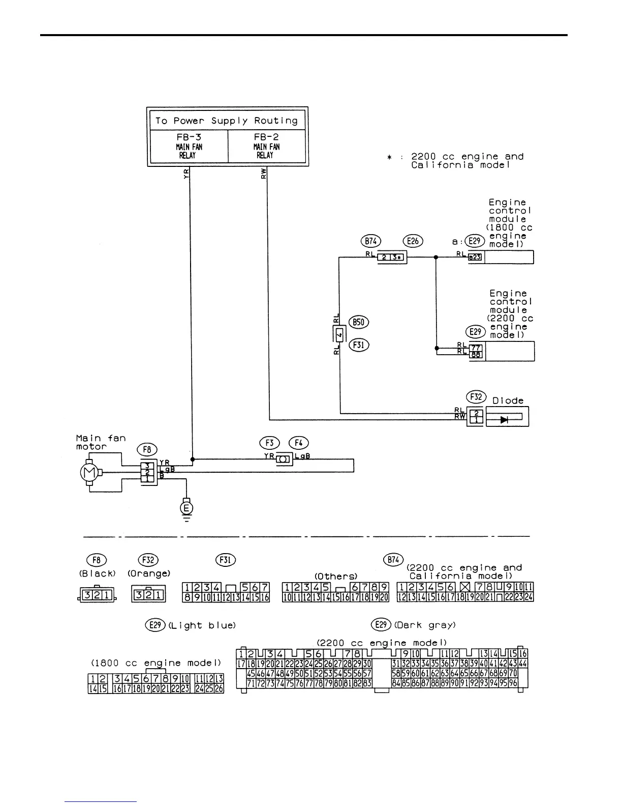
22. RADIATOR FAN SYSTEM
쐌 Without A/C
GU14-04
61
6-3WIRING DIAGRAM
5. Wiring Diagram