EasyManua.ls Logo

Sullair DMD-60 - P&I-DMD 240

Sullair DMD-60
46 pages
Print Icon
To Next Page IconTo Next Page
To Next Page IconTo Next Page
To Previous Page IconTo Previous Page
To Previous Page IconTo Previous Page
Loading...
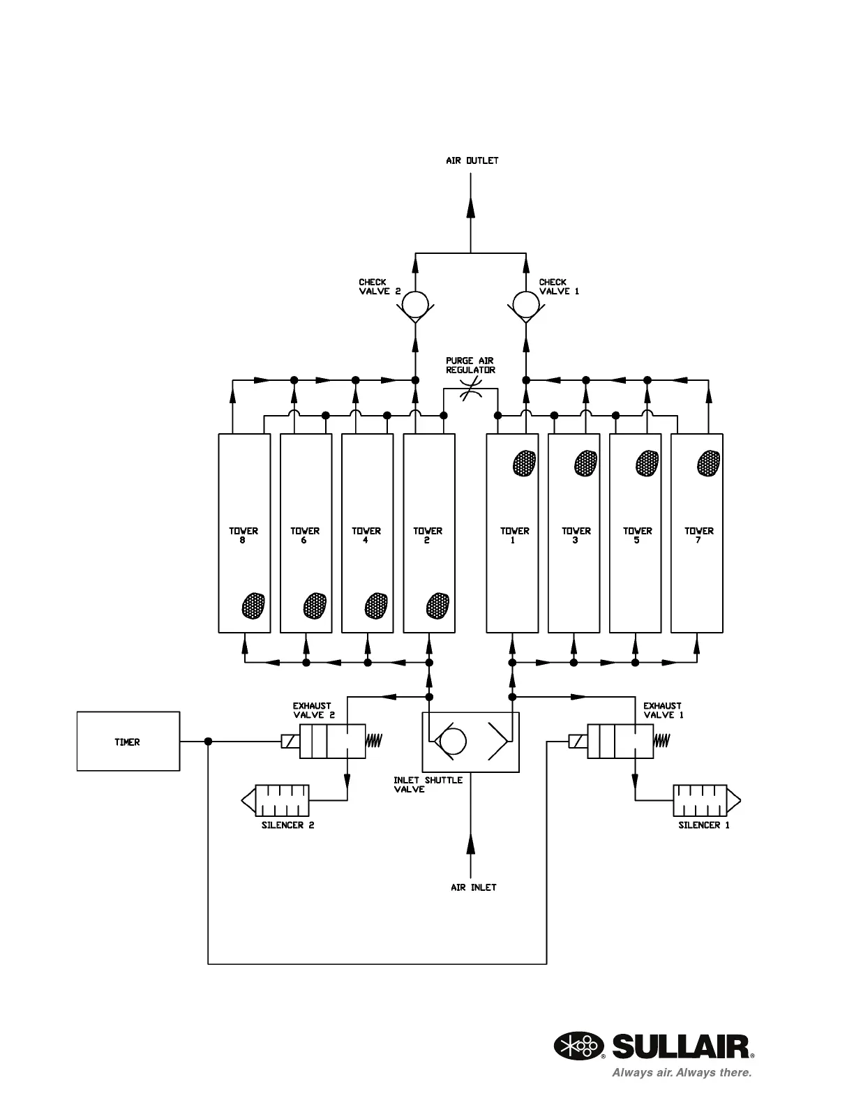
DMD MODULAR REGENERATIVE DRYER SECTION 4
22
4.4 P&I—DMD 240
02250196-456

Related product manuals