EasyManua.ls Logo

Sungrow SH6.0RT - System Parameters

Sungrow SH6.0RT
166 pages
Print Icon
To Next Page IconTo Next Page
To Next Page IconTo Next Page
To Previous Page IconTo Previous Page
To Previous Page IconTo Previous Page
Loading...
117
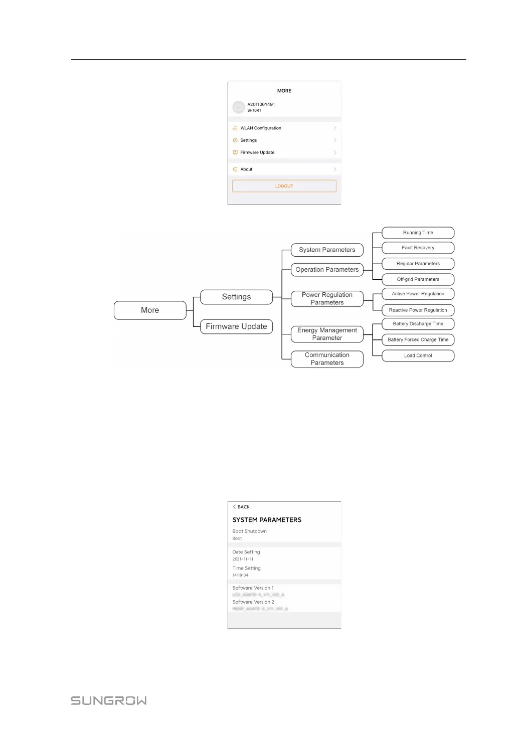
figure 8-25 More
The More screen supports the following operations:
Set parameters including inverter system parameters and energy management
parameter.
Upgrade inverter firmware of the communication module.
8.12.1 System Parameters
Tap Settings→System Parameters to enter the corresponding interface, as shown in the
following figure.
figure 8-26 System Parameters
* The image shown here is for reference only.
User Manual 8 iSolarCloud App

Table of Contents

Other manuals for Sungrow SH6.0RT

Related product manuals