EasyManua.ls Logo

Swann MARK II - Detailed Tuning and Operation; SSB and CW Tuning; AM and RTTY Tuning; Monitoring and Other Modes

Swann MARK II
10 pages
Print Icon
To Next Page IconTo Next Page
To Next Page IconTo Next Page
To Previous Page IconTo Previous Page
To Previous Page IconTo Previous Page
Loading...
‘FeO
‘aptsuesog9
‘dioy
somoi1o917
ueM
J
89
Petal
S
89-si-Z
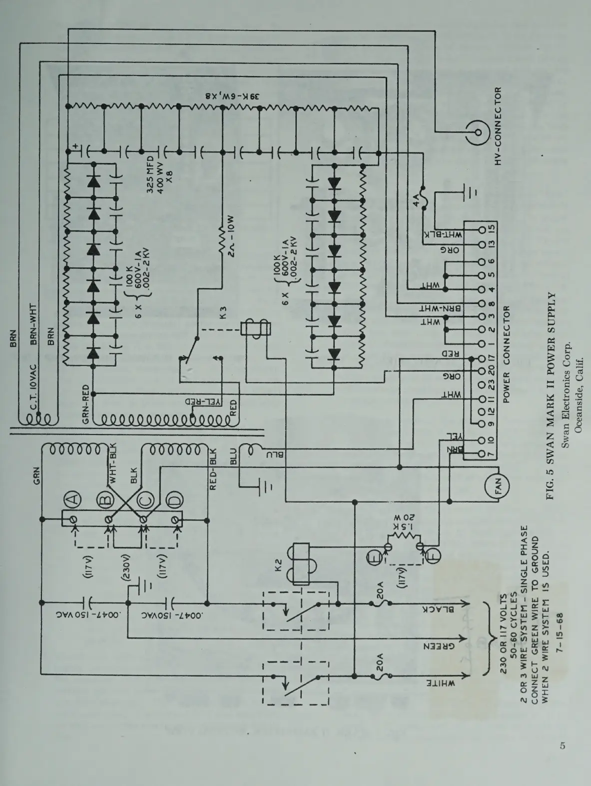
ATddNS
YAMOd
II
MUVW
NVMS
S‘9IA
‘G4SN
SI
WALSAS
JIM
2
NAHM
GQNNOYS
OL
AYIM
N33HS
LOANNOD
S3SVHd
3
TONIS
—-
WSLSAS
SYIM
NO
Z
S31DAD
09-0S
SLIOA
ZI1
4¥O
O€2
YOLDAINNOD
YW3AMOd
4¥O1
DSNNOD-AH
(9)
()
nee”
yov7a
Naau9
FLIHM
De
i
r
(2)
VO02
YO?
AY
2-200"
¥1-A009
x9
aL.
i
YOO!
B
2y
me
paid
Ress.
tee
‘od
S
ay
Ww
i)
-
1
2
MOl-
V2
Ane
¢
es
*
wial-aay
Oo
=
>
5
4
=>
Ai
dice
Pe
CG
8x
S
|
a
AM
00+
=
|
(Adil)
S
—_
—_
d4Wsze
cha
pe--
1a
VI-A009
}
X
9
a
4
001
4
(aoez)
Pie
eS
=
N&S
JHM-NYG
VAD!
LD
WIG
-~LHM
DVWA
OS!
-L700°

Related product manuals