EasyManua.ls Logo

Swegon CASA - 7. Function diagram and connections

Swegon CASA
8 pages
Print Icon
To Next Page IconTo Next Page
To Next Page IconTo Next Page
To Previous Page IconTo Previous Page
To Previous Page IconTo Previous Page
Loading...
6
SDHWM.230817
Swegon reserves the right to make changes.www.swegonhomesolutions.com
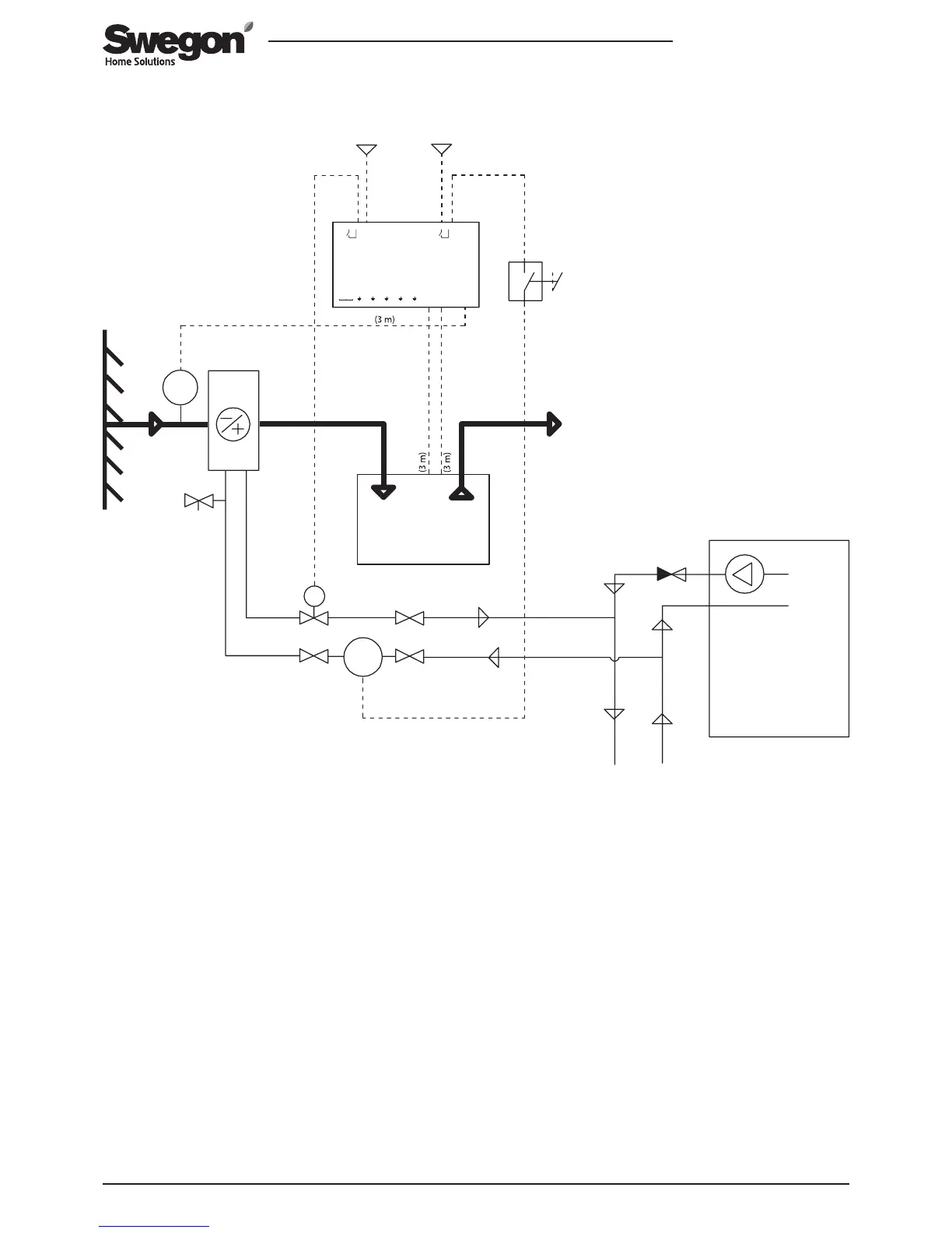
7. Function diagram and connections
1: CASA Smart ventilation unit* | 2: SDHWM air heater-cooler | 3: Outdoor air temperature sensor | 4: SET connection unit | 5: Heat
pump* | 6: Solenoid valve* | 7: Circulation water pump* | 8: Extract air | 9: Power source 24 VDC* | 10: Operating switch for the
circulation water pump ON/OFF*
*) Not included in the delivery.
M
M
T
230V24V
24VDC
Smart Extension Temperature module
Sensor
T6 T7
T8 T9
Smart unit
SET2 SET1
DI
max 50 VDC
NC NC NC
1 2 3 4 5 6 7 8 9 10 11 12
max 250 V / 6 A
Relay 1
4 3 2 1
max 250 V / 6 A
Relay 2
NC
4 3 2 1
AO3AO2AO1
NC
NC NC
SET
1
2
3
5
6
7
8
4
9
10
10

Other manuals for Swegon CASA

Related product manuals