EasyManua.ls Logo

SystemAir EC Series - KBT 225-250 EC Wiring

SystemAir EC Series
108 pages
Print Icon
To Next Page IconTo Next Page
To Next Page IconTo Next Page
To Previous Page IconTo Previous Page
To Previous Page IconTo Previous Page
Loading...
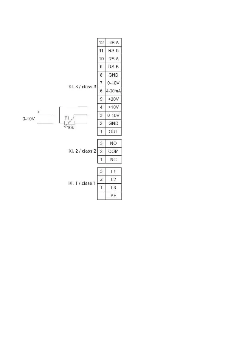
| 87
206268 | A024
For KBT 225-250 EC
Interface RS485 for ebmBUS
Interface RS485 for ebmBUS
Interface RS485 for ebmBUS
Interface RS485 for ebmBUS
GND
Control/Actual value inlet
Control/Actual value inlet
Supply ext. sensor 50 mA
Supply ext. potentiometer 10 mA
Control/Actual value inlet
GND
Master exit 0-10V max. 3 mA
Error signal relay, closed in case of error
Error signal relay, COMMON (2A, 250 VAC)
Error signal relay, opened in case of error
Net, L1
Net, L2
Net, L3
Protective conductor

Related product manuals