EasyManua.ls Logo

Tech Controllers EU-88 zPID - Page 15

Tech Controllers EU-88 zPID
16 pages
Print Icon
To Next Page IconTo Next Page
To Next Page IconTo Next Page
To Previous Page IconTo Previous Page
To Previous Page IconTo Previous Page
Loading...
15
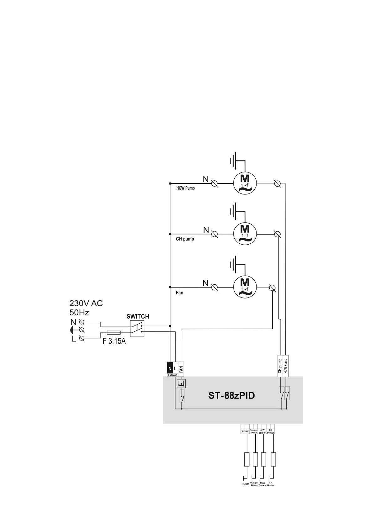
V. Assembly
ATTENTION: all assembly works must only be carried out by qualified persons. During
assembly, the device must be disconnected (make sure the power cord is unplugged)!
ATTENTION: improper cable connections may damage the regulator!
The regulator may not be operated in a closed-circuit central heating system. It is
necessary to provide for safety valves, pressure valves and a surge tank in order to
prevent water from boiling in the central heating system.
.19. Cable Connection Diagram for Controller
Pay special attention to cable connections during assembly. Especially, the ground wire
should be connected properly.

Related product manuals