EasyManua.ls Logo

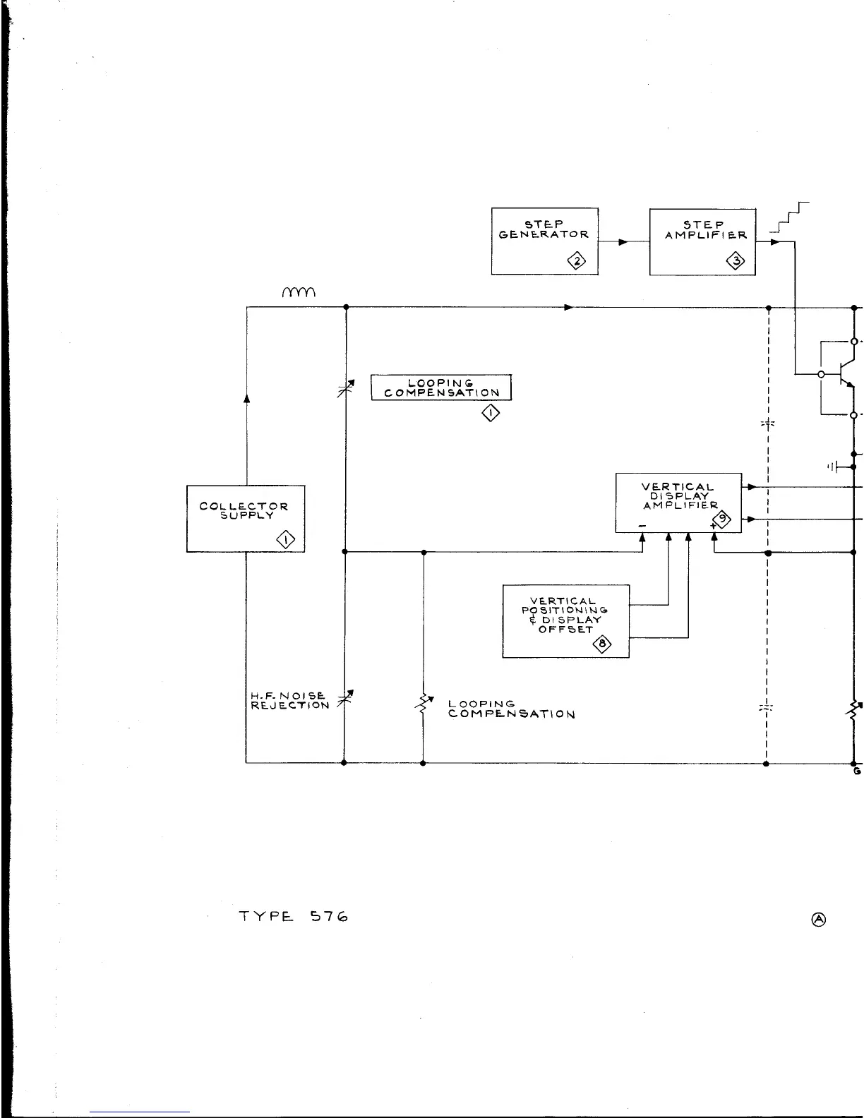
Tektronix 576 - Functional Block Diagram

Tektronix 576
251 pages
Print Icon
To Next Page IconTo Next Page
To Next Page IconTo Next Page
To Previous Page IconTo Previous Page
To Previous Page IconTo Previous Page
Loading...
ϊΥΡΕ
S76
G

Related product manuals