EasyManua.ls Logo

Tektronix 7834 - Page 34

Tektronix 7834
80 pages
Print Icon
To Next Page IconTo Next Page
To Next Page IconTo Next Page
To Previous Page IconTo Previous Page
To Previous Page IconTo Previous Page
Loading...
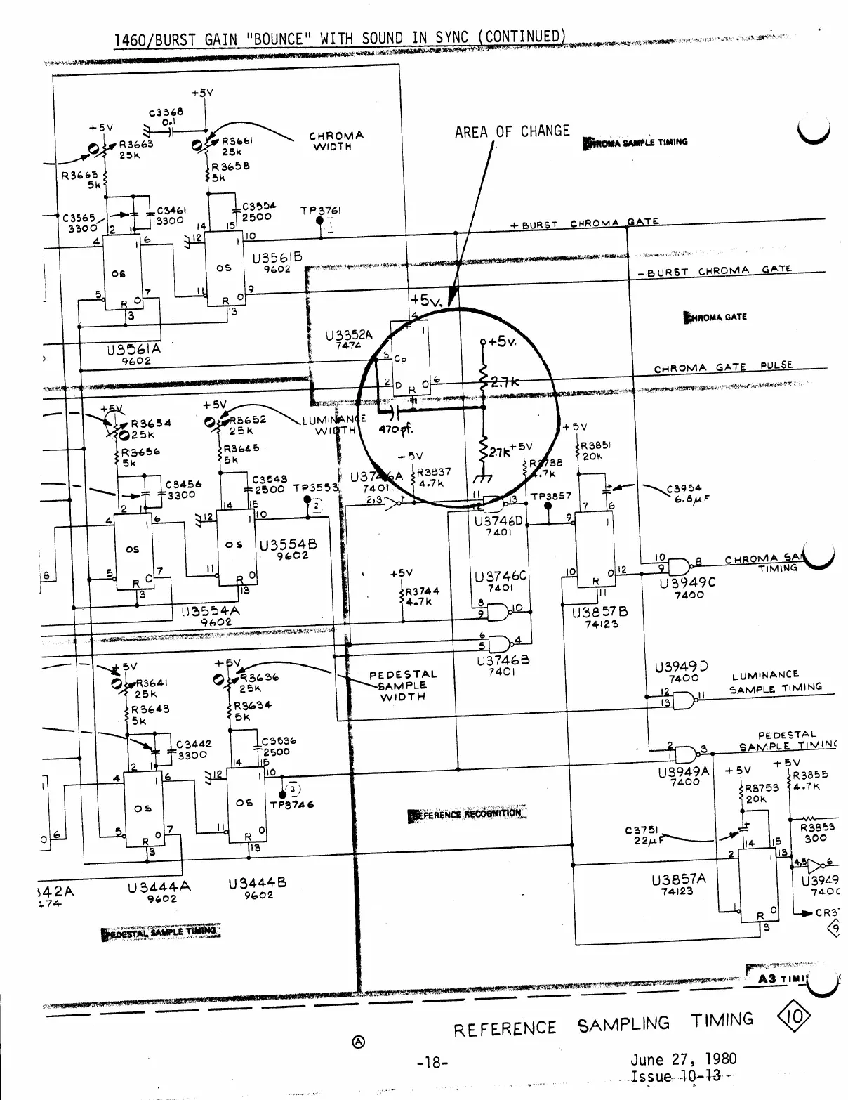
1460
/
BURST
GAIN
"
BOUNCE
"
WITH
SOUND
IN
SYNC
(
CONTINUED
)
+
5V
C3368
0.1
+5
V
AREA
OF
CHANGE
R3663
25K
CHROMA
WIDTH
SIMONA
SAMPLE
TIMING
R3661
25
%
R
3658
35K
R
36
65
5k
c3461
C346
!
3300
-C3554
2500
ТР3761
14
15
C3565
3300
12
4
+
BURST
CHROMA
GATE
10
312
1
OS
U3561B
9602
TV
GATE
OS
-BURST
CHROMA
ON
5
+
5v
.
3
13
HROMA
GATE
U3352A
7474
+
5v
.
U3561A
9602
>
Се
CHROMA
GATE
PULSE
2
D
32.7
+
5V
+
5V
R
3654
25k
LUMIN
R3652
25K
LUMINANTE
WIDTH
470
pf
.
+
5V
+
5V
R3656
5k
R3645
5k
ךא
R3851
20K
+
5V
U3746A
R3837
7401
..
4.7k
2,3
R
138
4.7K
E
C3456
3300
C3543
2500
TP3553
115
2
10
1
C3954
13
TP3857
6.8MF
2
7
4
12
U3746D
7401
OS
OS
U3554B
9602
CHROMA
SAN
TIMING
7
8
Dee
+
5V
12
10
10
9
U39490
7400
13
3
U37460
7401
8
9
R3744
4.7k
111
13554A
9602
43857
B
74123
5
U3746B
7401
+
*
5V
SPR3636
25K
-
5V
OOR3641
25
%
BR
3643
5k
PEDESTAL
-SAMPLE
WIDTH
U39490
7400
12
13
LUMINANCE
SAMPLE
TIMING
R3634
Бk
C
3442
3300
LC3536
T
2500
15
114
2
PEDESTAL
SAMPLE
TIMING
+
5
V
+
5V
R3855
R3759
4.7k
20K
12
10
13949A
7400
4
3
)
ТР3746
OS
OS
DEFERENCE
RECOGNITION
.
7
R
113
C
3751
22re
F1
3
2
R3853
15
300
113
4,5
Jat
U3949
740C
542A
174
U3444A
9602
U3857A
74123
U3444B
9602
CR3
R
9
PEDESTAL
SAMPLE
TIMINO
A3
TIMU
VO
REFERENCE
SAMPLING
TIMING
A
-18
June
27
,
1980
Issue
10-13

Other manuals for Tektronix 7834

Related product manuals