EasyManua.ls Logo

Telwin TECHNOLOGY 150 - Wiring Schematics

Telwin TECHNOLOGY 150
23 pages
Print Icon
To Next Page IconTo Next Page
To Next Page IconTo Next Page
To Previous Page IconTo Previous Page
To Previous Page IconTo Previous Page
Loading...
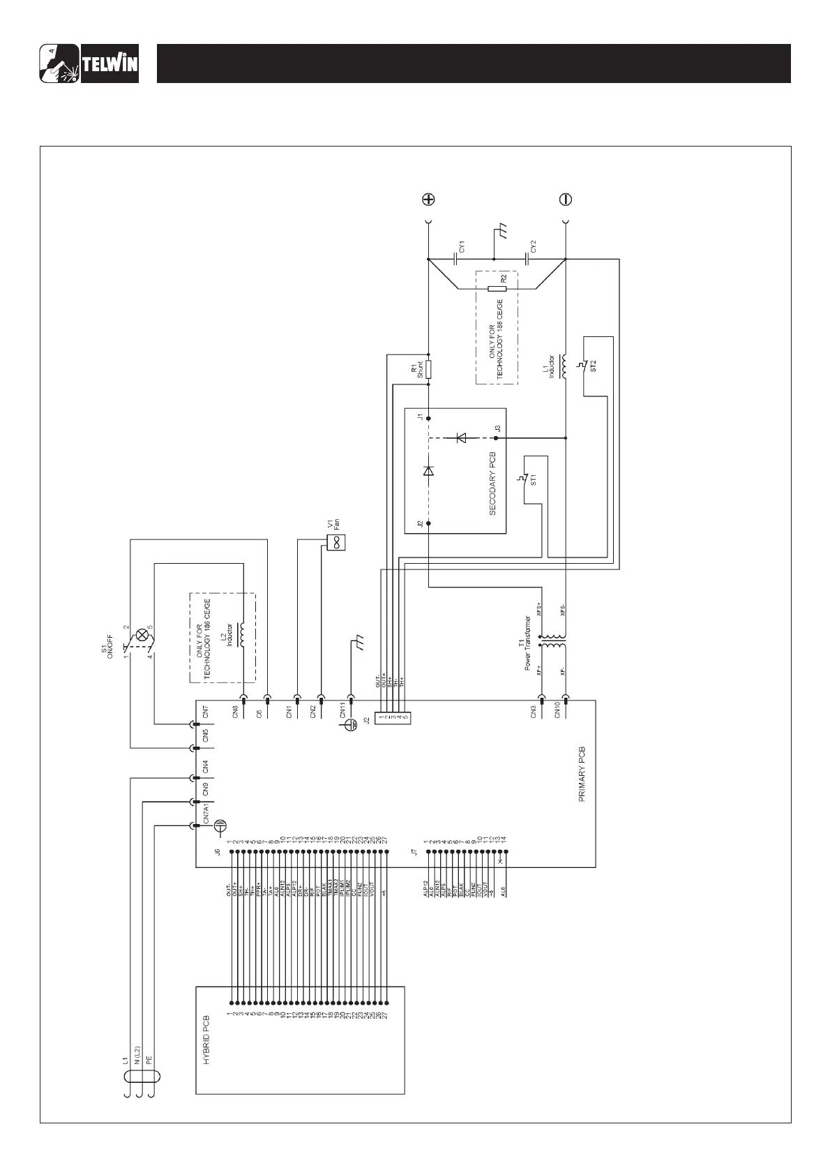
General wiring diagram
-6-
WIRING DIAGRAMS
TECHNOLOGY 150-170-200-186CE/GE

Related product manuals