EasyManua.ls Logo

ThermoTec MINI - Page 17

ThermoTec MINI
32 pages
Print Icon
To Next Page IconTo Next Page
To Next Page IconTo Next Page
To Previous Page IconTo Previous Page
To Previous Page IconTo Previous Page
Loading...
15
4.Use and Operation Instruction of Wire Controller
N
4V
N4V
N
N
FM
C2
BLK BLU
RED
TO POWER SUPPLY
COMP
220-240V~/50Hz
CC CR
CS
BLK
RED WHT
N
N
N
N
CC
CS
CR
C1
AT
t
50K
ET
3
Controller
L
RED
K1
CC
N
K1
K1
N
K1
L
LP
OT
t
5K
t
5K
CT
t
5K
IT
ACL
COMP
FM
RL2
ACN
CN1
T9T8T7
T1
JP1T2
CN6
CN5
T3
T6
T5
T4
4V
RL1RL3CN3
ACL
CN4
BRN BLU Y/G
N
RED
BLU
Y/G
L
N
N
L
N
FS
RED
BLU
BLK
1
3
42
5
6
7
N
8
01
N
N
4V
t
5K
AT
COMP
CT
FM
FS
LP
IT
K1
ET
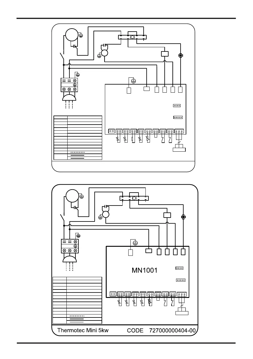
Field wiring
220-240V AC
Factory wiring
220-240V AC
Low voltage
Ambient temperature
Compressor
Coil temperature
Exhaust temperature
Fan motor
Flow switch
Inlet water temperature
Relay of compressor
Low pressure protection
Outlet Water Temperature
4 way valve
4V
Describe
NO.
OT
CODE20221019-0008
N
Thermotec Mini 4kw
4V
N4V
N
N
FM
C2
BLK BLU
RED
TO POWER SUPPLY
COMP
220-240V~/50Hz
CC CR
CS
BLK
RED WHT
N
N
N
N
CC
CS
CR
C1
AT
t
50K
ET
3
Controller
L
RED
K1
CC
N
K1
K1
N
K1
L
LP
OT
t
5K
t
5K
CT
t
5K
IT
MN1001
ACL
COMP
FM
RL2
ACN
CN1
T9T8T7
T1
JP1T2
CN6
CN5
T3
T6
T5
T4
4V
RL1RL3CN3
ACL
CN4
BRN BLU Y/G
N
RED
BLU
Y/G
L
N
N
L
N
FS
RED
BLU
BLK
6.8K
1
3
24
5
6
7
8
01
N
N
N
4V
Ambient temperature
Compressor
Coil temperature
Fan motor
Flow switch
Low pressure protection
Inlet water temperature
Relay of compressor
Outlet water temperature
Exhaust temperature
AT
COMP
CT
FM
FS
LP
IT
K1
OT
ET
Field wiring
220-240V AC
Factory wiring
220-240V AC
Low voltage
4 way valve
4V
Describe
NO.

Related product manuals