EasyManua.ls Logo

Trane 4TEE3C49A1000A - Wiring Diagram and Legend; Wiring Diagram Details; Wiring Legend and Notes

Trane 4TEE3C49A1000A
8 pages
Print Icon
To Next Page IconTo Next Page
To Next Page IconTo Next Page
To Previous Page IconTo Previous Page
To Previous Page IconTo Previous Page
Loading...
TEE3C49A-SF-1B 7
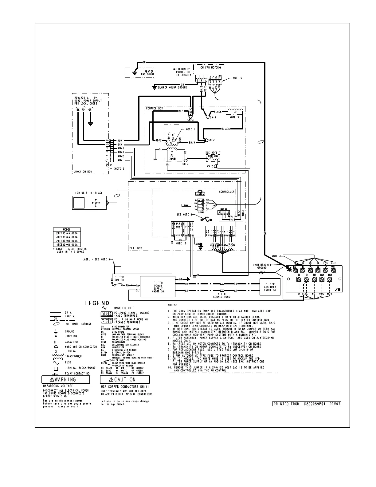
WIRING DIAGRAM FOR 2/4TEE3C49A

Related product manuals