EasyManua.ls Logo

Trane 4TXK6-A - Additional Indoor Unit Wiring Diagrams

Trane 4TXK6-A
28 pages
Print Icon
To Next Page IconTo Next Page
To Next Page IconTo Next Page
To Previous Page IconTo Previous Page
To Previous Page IconTo Previous Page
Loading...
MS-SVN22A-EN
24
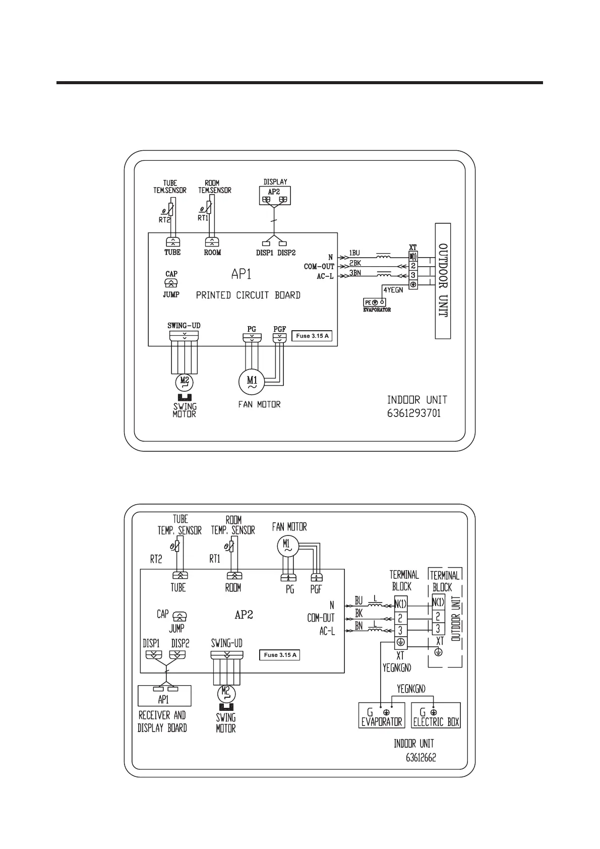
Figure 2. 4MYW6518A1 4MYW6524A1 (Cooling only indoor units)
4MXW6524A1 (Heat pump indoor units)
Figure 3. 4MXW6518A1 (Heat pump indoor units)

Related product manuals