EasyManua.ls Logo

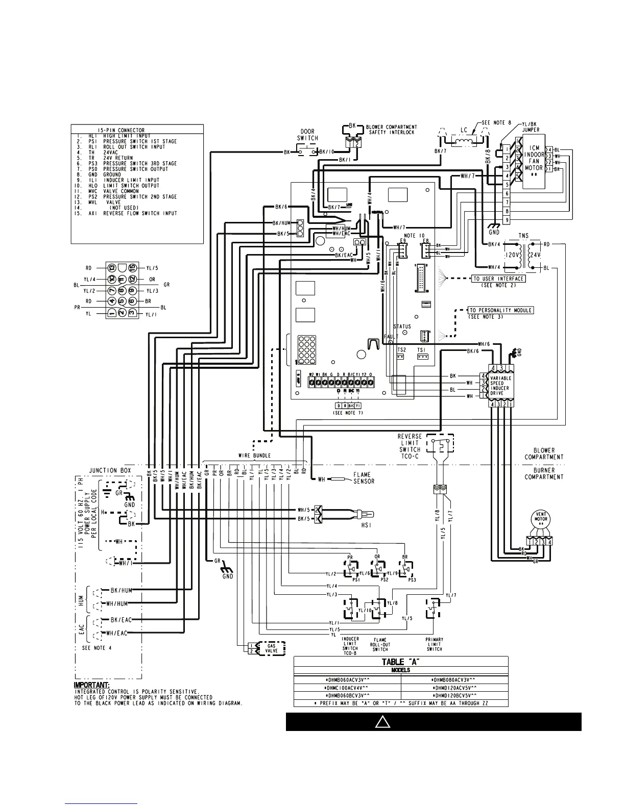
Trane TDHMD120BCV5VB - TDHM Wiring Diagram

Trane TDHMD120BCV5VB
32 pages
Print Icon
To Next Page IconTo Next Page
To Next Page IconTo Next Page
To Previous Page IconTo Previous Page
To Previous Page IconTo Previous Page
Loading...
23
Pub. No. 22-1840-14
Electrical
Data
TDHM Wiring Diagram
CAUTION
!
Label all wires prior to disconnection when servicing controls.
Wiring errors can cause improper and dangerous operation.
Verify proper operation after servicing.

Related product manuals