EasyManua.ls Logo

Trident Dryspell Series - Electrical Connections; Startup Procedure; Control Panel DS 31-90

Trident Dryspell Series
25 pages
Print Icon
To Next Page IconTo Next Page
To Next Page IconTo Next Page
To Previous Page IconTo Previous Page
To Previous Page IconTo Previous Page
Loading...
Dryspell Series Instruction Manual
Install a system of by-pass valves between the dryer inlet and outlet so the dryer can
be serviced without having to interrupt the compressed air supply from the circuit (see
diagram above). The upstream and downstream valves must be closed during
installation.
Connect a drain line to the Pre-filter auto drain outlet.
Check for leaks after all connections have been made.
Always pressurize dryer before power up.
Electrical Connections
Connect the electrical power cable to an 85-260 V, single phase, 60 Hz grounded power
supply.
Running The Installation and Turning On The Dryer
The valves upstream and downstream of the dryer must be closed and the by-pass
valve open before the compressor is started.
Make sure power to dryer is off.
Open bypass valve, close outlet valve.
Open inlet valve until dryer is pressurized.
Open outlet, close bypass valve.
Turn on power to the dryer.
Check if the LED on the tower is in the drying operation, and that the automatic drain
valve at the bottom of the prefilter drains every 4 minutes
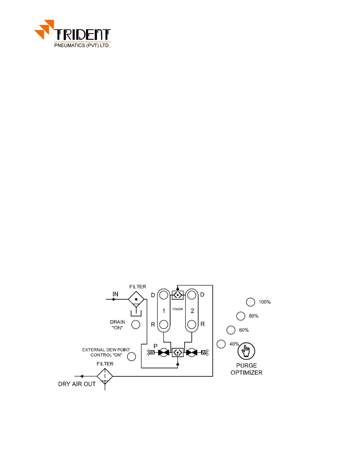
Control Panel DS 31-90
R1 - 06/13