EasyManua.ls Logo

U-Line 2175WC - 2115 R;2115 WC;2175 R;2175 WC;2175 BEV Wiring Diagrams

U-Line 2175WC
180 pages
Print Icon
To Next Page IconTo Next Page
To Next Page IconTo Next Page
To Previous Page IconTo Previous Page
To Previous Page IconTo Previous Page
Loading...
5-2
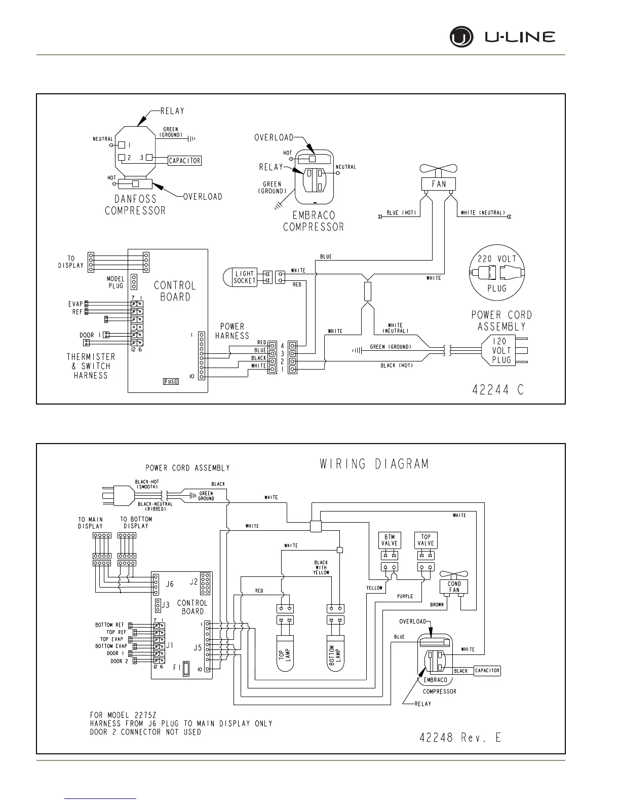
Section 5 - Wiring Diagrams
WIRING DIAGRAM
42248 Rev. E
TOP
LAMP
BOTTOM
LAMP
POWER CORD ASSEMBLY
GREEN
GROUND
BLACK-HOT
(SMOOTH)
BLACK-NEUTRAL
(RIBBED)
EMBRACO
WHITE
COMPRESSOR
OVERLOAD
BROWN
BLUE
PURPLE
COND
FAN
RELAY
BLACK
CAPACITOR
BLACK
WHITE
WHITE
WHITE
BTM
VALVE
TOP
VALVE
YELLOW
RED
WHITE
BLACK
WITH
YELLOW
TO BOTTOM
DISPLAY
7 1
J6
BOTTOM REF
12 6
1
TOP REF
TOP EVAP
BOTTOM EVAP
DOOR 1
DOOR 2
J5
J3
J1
10
F1
J2
TO MAIN
DISPLAY
CONTROL
BOARD
FOR MODEL 2275Z
HARNESS FROM J6 PLUG TO MAIN DISPLAY ONLY
DOOR 2 CONNECTOR NOT USED
2115R, 2115WC, 2175R, 2175WC, 2175BEV
2275DWRWS, 2275ZWC

Table of Contents

Related product manuals