EasyManua.ls Logo

Unic URW295CUR - Oil Flow When Crane is Being Operated

Unic URW295CUR
155 pages
Print Icon
To Next Page IconTo Next Page
To Next Page IconTo Next Page
To Previous Page IconTo Previous Page
To Previous Page IconTo Previous Page
Loading...
Pressure reducing
valve
Relief valve for
storing hook
Solenoid valve for
storing hook
Pressure regulator valve
Back pressure valve
Main relief
valve
Tank
Feedback
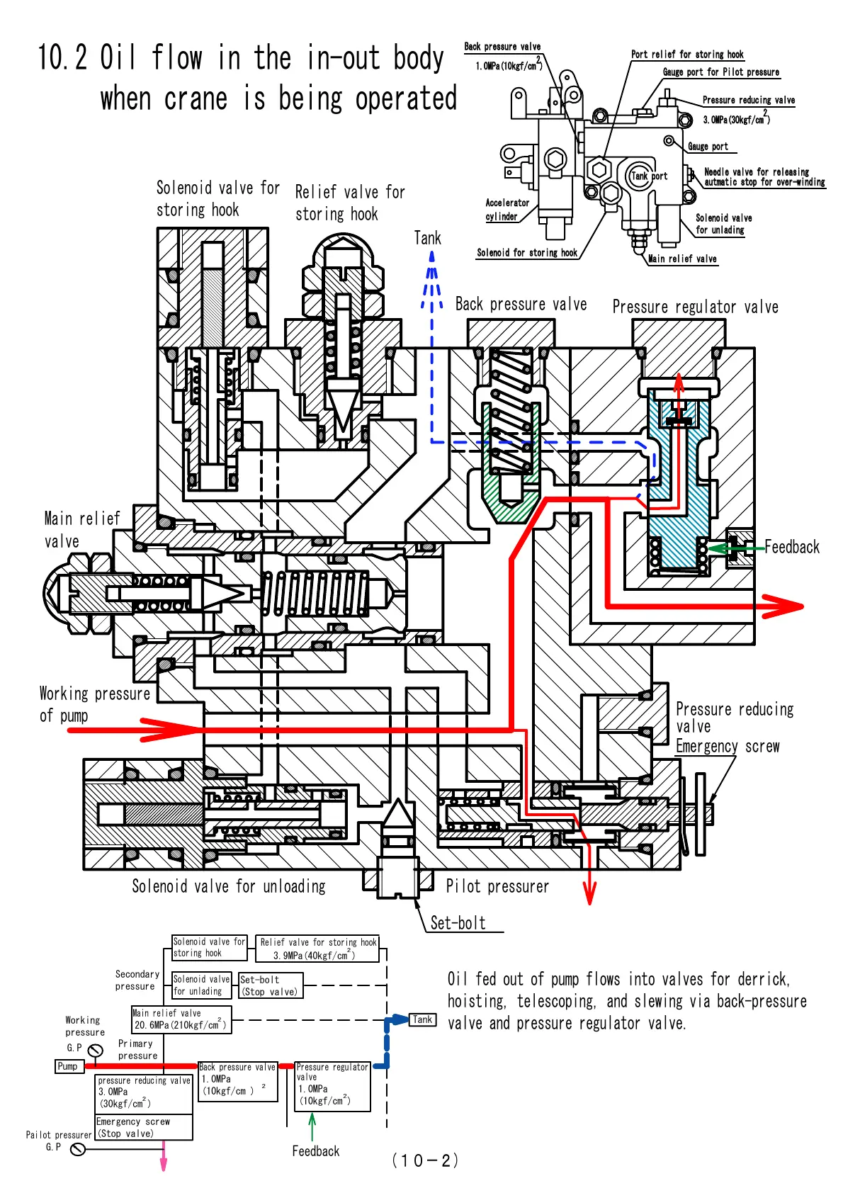
10.2 Oil flow in the in-out body
when crane is being operated
󲥵1󲥽-2)
Emergency screw
Oil fed out of pump flows into valves for derrick,
hoisting, telescoping, and slewing via back-pressure
valve and pressure regulator valve.
Working pressure
of pump
Set-bolt
Pilot pressurerSolenoid valve for unloading
Solenoid valve for
storing hook
Solenoid valve
for unlading
pressure reducing valve
Pump
Tank
2
Main relief valve
2
Relief valve for storing hook
2
Back pressure valve
2
Pressure regulator
valve
2
Emergency screw
(Stop valve)
3.0MPa
(30kgf/cm )
20.6MPa(210kgf/cm )
Set-bolt
(Stop valve)
3.9MPa(40kgf/cm )
G.P
Pailot pressurer
G.P
1.0MPa
(10kgf/cm )
1.0MPa
(10kgf/cm )
Feedback
Primary
pressure
Secondary
pressure
Working
pressure
Port relief for storing hook
Port relief for storing hook
Solenoid valve
Solenoid valve
for unlading
for unlading
Needle valve for releasing
Needle valve for releasing
autmatic stop for over-winding
autmatic stop for over-winding
Pressure reducing valve
Pressure reducing valve
Gauge port for Pilot pressure
Gauge port for Pilot pressure
Main relief valve
Main relief valve
Back pressure valve
Back pressure valve
3.0MPa(30kgf/cm )
3.0MPa(30kgf/cm )
2
2
1.0MPa(10kgf/cm )
1.0MPa(10kgf/cm )
Tank port
Tank port
Solenoid for storing hook
Solenoid for storing hook
Accelerator
Accelerator
cylinder
cylinder
Gauge port
Gauge port
Courtesy of Machine.Market

Related product manuals