EasyManua.ls Logo

Unic URW295CUR - Oil Flow When Unloading

Unic URW295CUR
155 pages
Print Icon
To Next Page IconTo Next Page
To Next Page IconTo Next Page
To Previous Page IconTo Previous Page
To Previous Page IconTo Previous Page
Loading...
󲥵1󲥽-3)
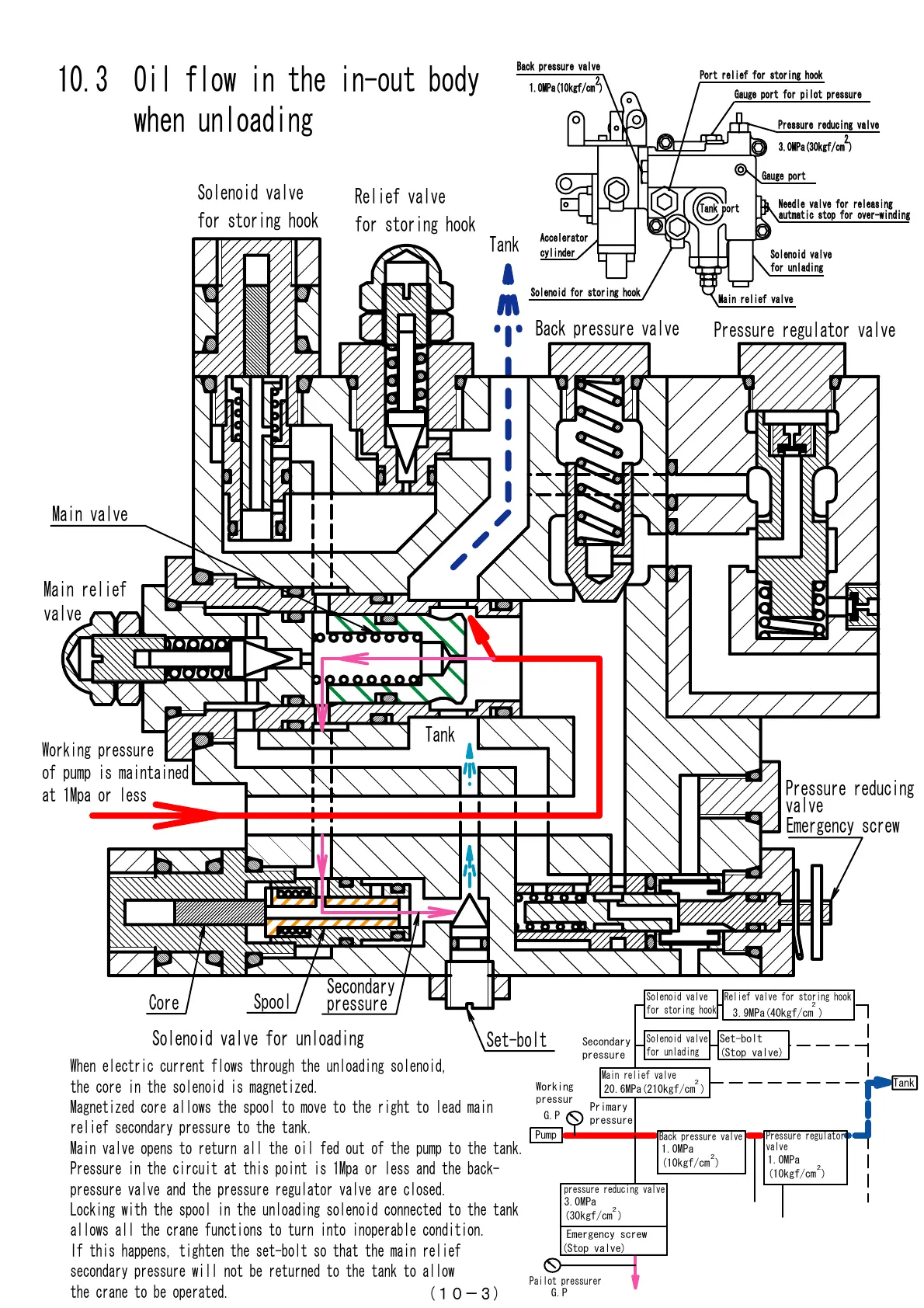
10.3 Oil flow in the in-out body
when unloading
Working pressure
of pump is maintained
at 1Mpa or less
Emergency screw
Secondary
pressure
Spool
Core
Main relief
valve
Tank
When electric current flows through the unloading solenoid,
the core in the solenoid is magnetized.
Magnetized core allows the spool to move to the right to lead main
relief secondary pressure to the tank.
Main valve opens to return all the oil fed out of the pump to the tank.
Pressure in the circuit at this point is 1Mpa or less and the back-
pressure valve and the pressure regulator valve are closed.
Locking with the spool in the unloading solenoid connected to the tank
allows all the crane functions to turn into inoperable condition.
If this happens, tighten the set-bolt so that the main relief
secondary pressure will not be returned to the tank to allow
the crane to be operated.
Main valve
Pressure reducing
valve
Set-bolt
Solenoid valve for unloading
Relief valve
for storing hook
Solenoid valve
for storing hook
Pressure regulator valve
Back pressure valve
Tank
Solenoid valve
for storing hook
Primary
pressure
Secondary
pressure
Solenoid valve
for unlading
pressure reducing valve
Pump
Tank
2
Main relief valve
2
Relief valve for storing hook
2
Back pressure valve
2
Pressure regulator
valve
2
Emergency screw
(Stop valve)
3.0MPa
(30kgf/cm )
20.6MPa(210kgf/cm )
Set-bolt
(Stop valve)
3.9MPa(40kgf/cm )
Working
pressur
G.P
Pailot pressurer
G.P
1.0MPa
(10kgf/cm )
1.0MPa
(10kgf/cm )
Port relief for storing hook
Port relief for storing hook
Solenoid valve
Solenoid valve
for unlading
for unlading
Pressure reducing valve
Pressure reducing valve
Main relief valve
Main relief valve
Back pressure valve
Back pressure valve
3.0MPa(30kgf/cm )
3.0MPa(30kgf/cm )
2
2
1.0MPa(10kgf/cm )
1.0MPa(10kgf/cm )
Tank port
Tank port
Solenoid for storing hook
Solenoid for storing hook
Accelerator
Accelerator
cylinder
cylinder
Gauge port
Gauge port
Gauge port for pilot pressure
Gauge port for pilot pressure
Needle valve for releasing
Needle valve for releasing
autmatic stop for over-winding
autmatic stop for over-winding
Courtesy of Machine.Market

Related product manuals