EasyManua.ls Logo

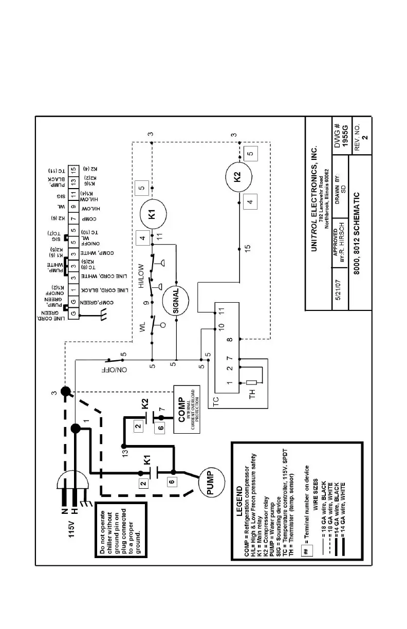
Unitrol 8000 - Electrical Schematic and Components; Schematic Diagram Legend; Wire Gauge and Color Coding; Safety Grounding Requirement

Default Icon
20 pages
Print Icon
To Next Page IconTo Next Page
To Next Page IconTo Next Page
To Previous Page IconTo Previous Page
To Previous Page IconTo Previous Page
Loading...
UNITROL MODEL #8000, 8012
CHILLER
SCHEMATIC
8