EasyManua.ls Logo

Universal M-25XPB(C) - WIRING DIAGRAM DC SYSTEM #39144

Default Icon
56 pages
Print Icon
To Next Page IconTo Next Page
To Next Page IconTo Next Page
To Previous Page IconTo Previous Page
To Previous Page IconTo Previous Page
Loading...
DC
ELECTRICAL
SYSTEM
WIRING
DIAGRAM
·#39144
r-----
~~~~*
I I
I
I
.J
I
I
I
+~
AAlliJI:L
.110m
Use
!l-electrfc
gmase
tin
lh•
wiring
connections
•1
lllllen
m~tlle
ilsfroll!flllt
panel
ham.ss
fo
~
=.::....:~
engne
hllmess.
11lerr
l)<wnrp
~
plJgs
together
Ill
ilnWIII
a
tight
n1
sacure
oonnec/lcn.
r--
Ill
ILK
Ill
11.11:
Ill
BLK
tit
I!ILII
··m
+
ALAIN
C IUlZEI
-I
. ,
..
,
..
ADMIRAL
PANEL
CAPTAIN
PANEL
,
I
4
4
Unlvarsal
MARINE POWER
23
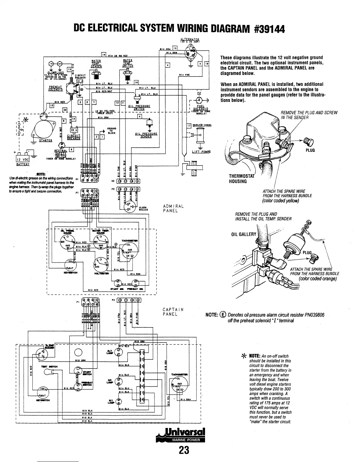
These
diagrams
illustrate
the
12
volt
negative
ground
electrical
circuit.
The
two
optional
instrument
panels,
the
CAPTAIN
PANEL
and
the
ADMIRAL
PANEL
are
diagramed
below
.
When
an
ADMIRAL
PANEL
is
installed,
two
additional
instrument
sendors
are
assembled
to
the
engine
to
provide
data
for
the
panel
gauges
(refer
to
the
illustra-
tions
below).
REMOVE
THE
PLUG
AND
SCREW
IN
THE
SENDER
\)
THERMOSTAT
HOUSING
~
PLUG
ATTACH
THE
SPARE
WIRE
FROM
THE
HARNESS
BUNDLE
(co/orcodedyeflow)
·
REMOVE
THE
PLUG
AND
INSTALL
THE
OIL
TEMP.
SENDER
NOTE:
®
Denotes
oil
pressure
afann
circuit
resister
PN039806
off
the
preheat
sofenoi~
·I
tenninal
*
NOTE:
An
on-off
switch
should
be
installed
in
this
circuit
to
disconnect
the
starter
from
the
battery
in
an
emergency
and
when
leaving
the
boat.
Twelve
volt
diesel
engine
starters
typically
draw
200
to
300
amps
when
cranking.
A
switch
with
a
continuous
rating
of
175
amps
at
12
VDC
will
normally
serve
this
function,
but
a
switch
must
never
be
used
to
"make"
the
starter
circuit.

Table of Contents