EasyManua.ls Logo

Wacker Neuson RD 7H - 9 Schematics

Wacker Neuson RD 7H
168 pages
Print Icon
To Next Page IconTo Next Page
To Next Page IconTo Next Page
To Previous Page IconTo Previous Page
To Previous Page IconTo Previous Page
Loading...
Schematics RD 7
88 wc_tx001856gb.fm
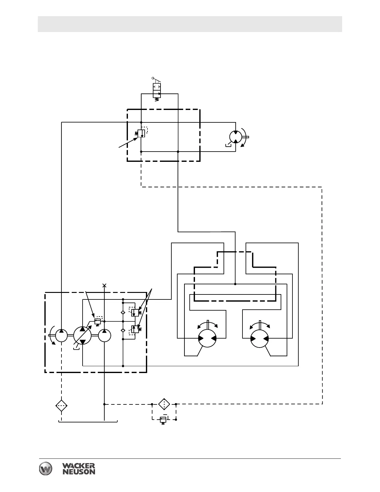
9 Schematics
9.1 Hydraulic Schematic
7
16
6
8
10
11
13
200 bar
2900 psi
12
100 bar
1450 psi
5
4
1
206 bar
3000 psi
2
15
14
3
P
10 micron
wc_gr003636

Table of Contents

Related product manuals