EasyManua.ls Logo

Warner Electric MCS-203 - Page 16

Default Icon
24 pages
Print Icon
To Next Page IconTo Next Page
To Next Page IconTo Next Page
To Previous Page IconTo Previous Page
To Previous Page IconTo Previous Page
Loading...
16 Warner Electric • 800-825-9050 P-0257-WE • 819-9027
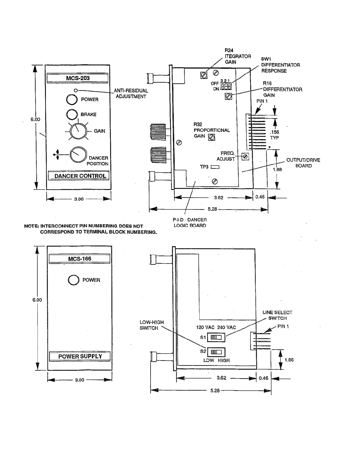
Figure 13. Control Adjustment Locations MCS-166/MCS-203

Related product manuals