EasyManua.ls Logo

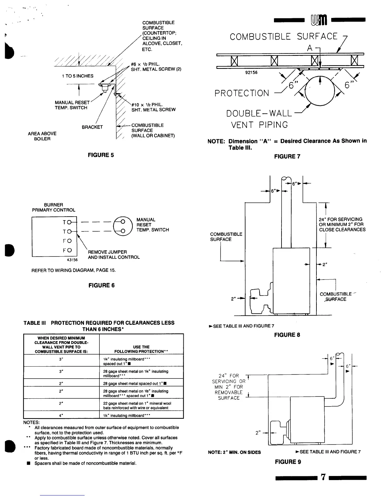
Weil-McLain 68 - CLOSE CLEARANCE INSTALLATION (continued)

Weil-McLain 68
22 pages
Print Icon
To Next Page IconTo Next Page
To Next Page IconTo Next Page
To Previous Page IconTo Previous Page
To Previous Page IconTo Previous Page
Loading...

Related product manuals