EasyManua.ls Logo

Westerbeke 50 - Page 56

Westerbeke 50
119 pages
Print Icon
To Next Page IconTo Next Page
To Next Page IconTo Next Page
To Previous Page IconTo Previous Page
To Previous Page IconTo Previous Page
Loading...
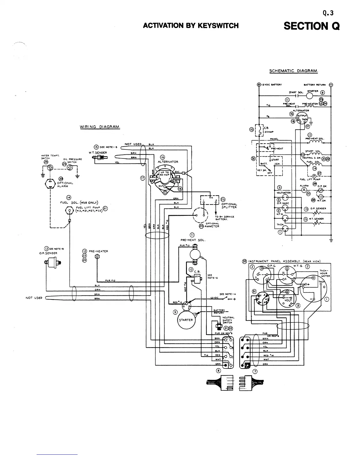
WATtR
TtMPT.
WI
RI
NG
DIAGRAM.
®.5U
NOT!-
D
W.T.5ENDER
~IT'H
Olt.
PR!S!.URe
@
@SWITCH
~
~I
i
'¥----~
j
..L.
' I
- I
...L..
= @ =
tt"\. Of=lTIONAL -
W ALARM
I
e
I
I
I
I
I
I
I
I
I
I
I
f'UEL. SOL..
(w~a
ONL.V)
l.
___
../
@SEENOTE-a
0.P.5ENDER
NOT
USED
I PRE-HEATER
PUR
'12
ON
ON
OON
ACTIVATION
BY
KEYSWITCH
NOT
USED
OC"
••
ORN
RN
@
ALTERNATOR
@
®
PRE-HEAT SOL..
$EE
NOTE-A
__
I-~_.w:lli_r"""
_ +
".
Q.3
SECTION Q
SCHEMATIC
DIAGRAM.
~
1 Z
VDC
BATTERY
@
"
PRE-ICAT
W T
&AT'TERY
M'TU,,"
ALARM
@
o.
P,
sw.
A ---;@---
@.
'@----
@)
•.
T.SW.

Other manuals for Westerbeke 50

Related product manuals