EasyManua.ls Logo

Whirlpool DU910PFG - Durawash Wiring Diagrams and Cycle Charts

Whirlpool DU910PFG
66 pages
Print Icon
To Next Page IconTo Next Page
To Next Page IconTo Next Page
To Previous Page IconTo Previous Page
To Previous Page IconTo Previous Page
Loading...
16
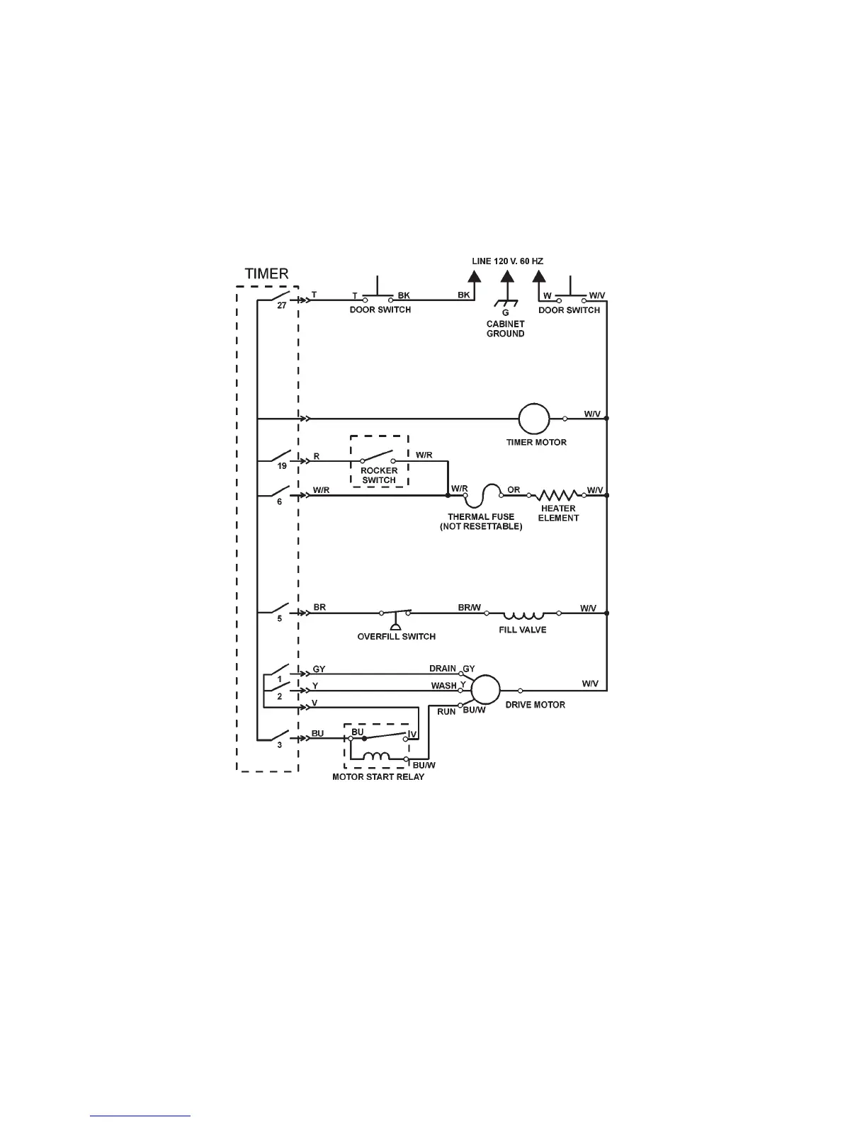
TECHNICAL INFORMATION
Wiring Diagram
Models DU800DWG, DU801DWG, DU805DWG
SCHEMATIC SHOWN WITH DOOR SWITCHES CLOSED,
ALL CONTACTS OPEN

Table of Contents

Related product manuals