EasyManua.ls Logo

Whirlpool LSA 1100 - Wiring Diagram; Electrical Connections Diagram

Whirlpool LSA 1100
27 pages
Print Icon
To Next Page IconTo Next Page
To Next Page IconTo Next Page
To Previous Page IconTo Previous Page
To Previous Page IconTo Previous Page
Loading...
SERVICE MANUAL
Page | 26
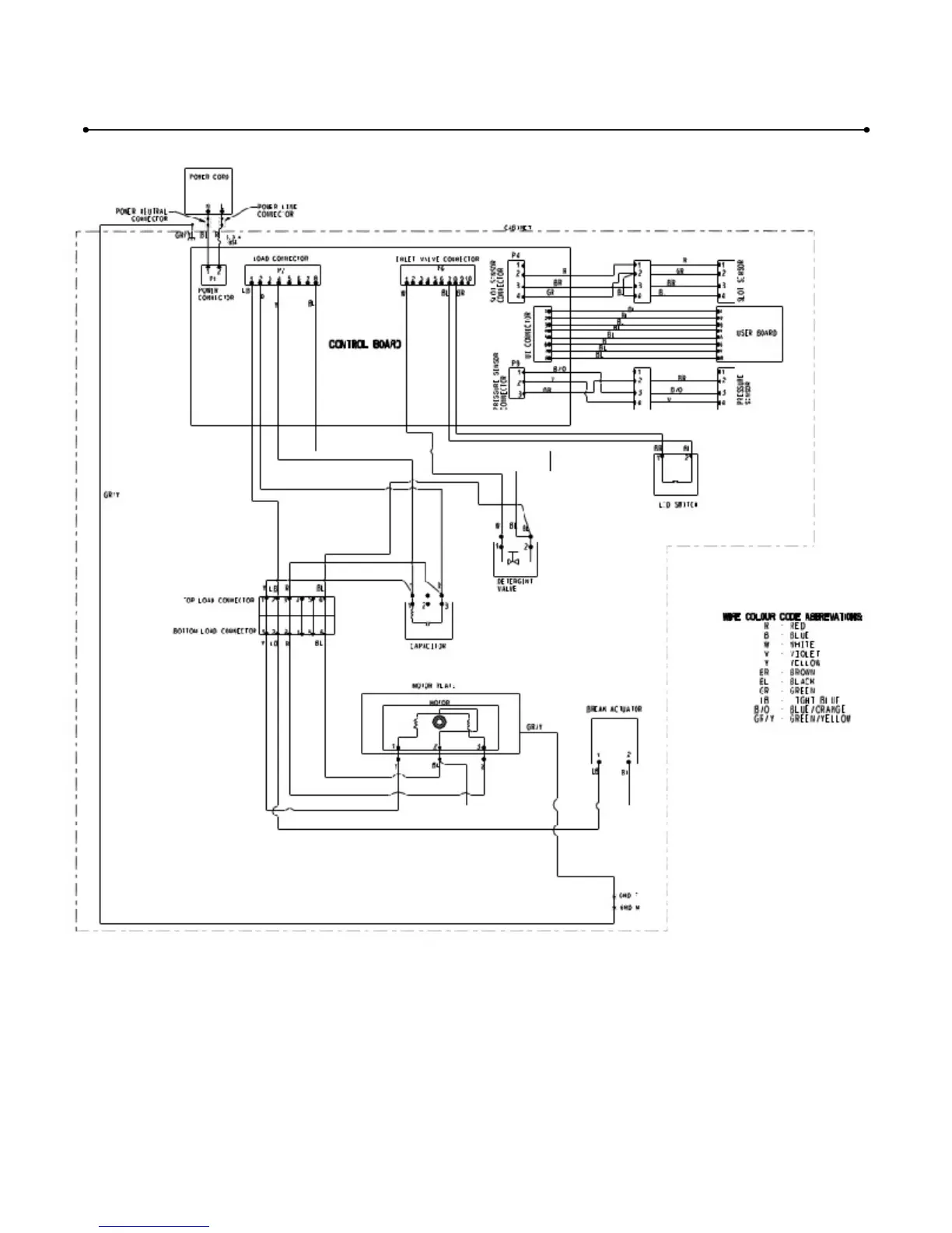
Note : Wiring diagram is send separately for detailed view.
WIRING DIAGRAM
-
LSA1100

Related product manuals