EasyManua.ls Logo

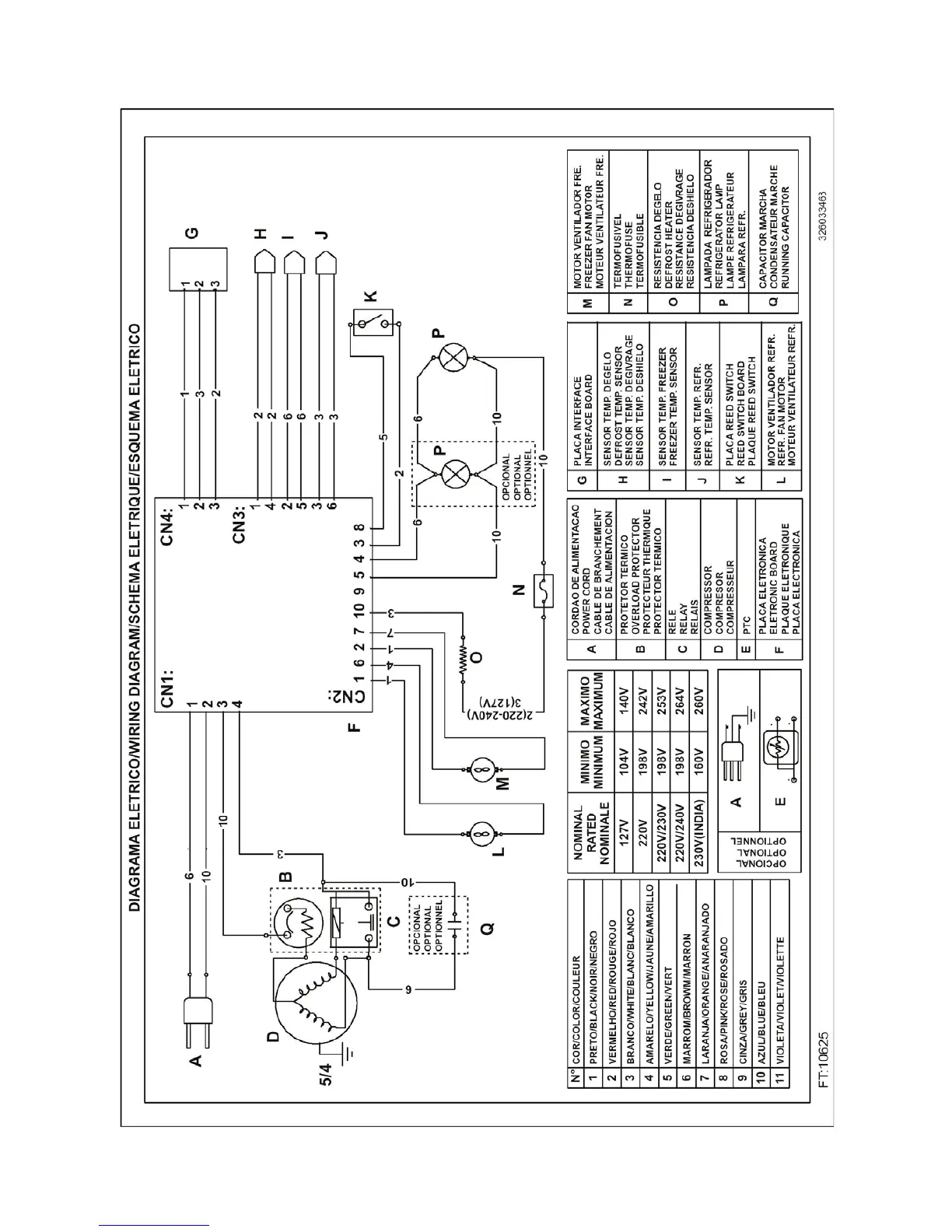
Whirlpool Multibras ARC8140IX - 10 - WIRING DIAGRAM

Whirlpool Multibras ARC8140IX
42 pages
Print Icon
To Next Page IconTo Next Page
To Next Page IconTo Next Page
To Previous Page IconTo Previous Page
To Previous Page IconTo Previous Page
Loading...
MSEX0105i – Electronic No Frost Refrigerator Bottom Mount/ Dual Fan - Maestro High 39
10 – WIRING DIAGRAM

Table of Contents

Related product manuals