EasyManua.ls Logo

Woods FZ23B - Page 46

Woods FZ23B
54 pages
Print Icon
To Next Page IconTo Next Page
To Next Page IconTo Next Page
To Previous Page IconTo Previous Page
To Previous Page IconTo Previous Page
Loading...
46 Parts
MAN0875 (2/8/2011)
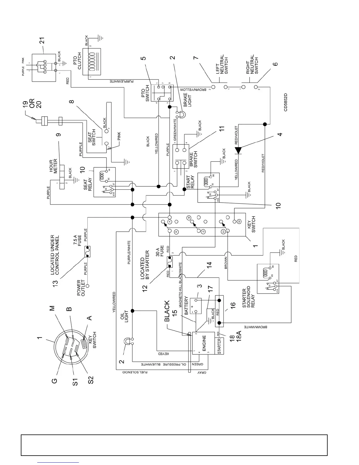
FZ23B WIRING DIAGRAM
SN 117489 & UP

Related product manuals