EasyManua.ls Logo

XtremepowerUS 75217 - Installation Information; Diagram for Water Piping Connections; Electric Wiring Diagram

XtremepowerUS 75217
14 pages
Print Icon
To Next Page IconTo Next Page
To Next Page IconTo Next Page
To Previous Page IconTo Previous Page
To Previous Page IconTo Previous Page
Loading...
3
SWIMMING
POOL WATER
TREATMENT
SYSTEM
STOP VALVE
STOP VALVE
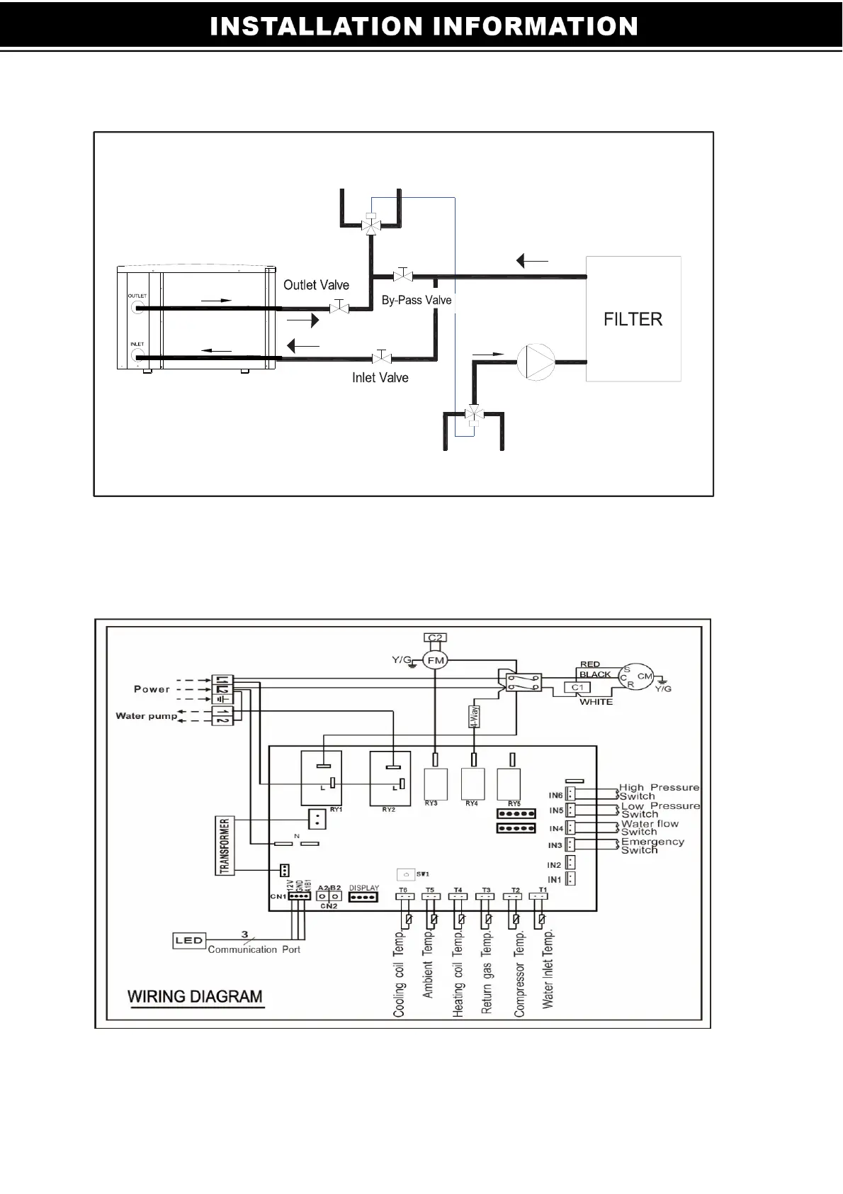
Diagram for Water Piping Connections
Note: The diagram is for demonstration purposes only, and layout of the pipes is
for reference only.
Electric Wiring Diagram
Note: The swimming pool heat pump must be grounded.
WATER TO SWIMMING POOL
THREE WAY
VALVE
Pump
THREE WAY
VALVE
POOL WATER

Related product manuals