EasyManua.ls Logo

Yanmar SD50 - Page 82

Yanmar SD50
86 pages
Print Icon
To Next Page IconTo Next Page
To Next Page IconTo Next Page
To Previous Page IconTo Previous Page
To Previous Page IconTo Previous Page
Loading...
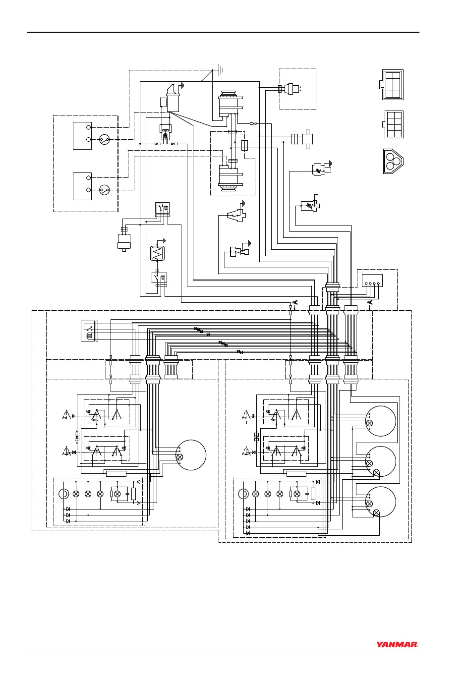
3JH5E / 4JH5E with Keyless C x B Type Instrument Panel (optional)
026113-00X
-+
S
B
L
E
3R
LB
RB
YW
WL
O
YG
R
2L
12V
1
3
2
10R
10B
B
2B
2R
WBr
0.85B
5R
+
-
B
L
E
LB
RB
R
LB
RB
W/Y
B
5R
B
Y
-+
12V
1
3
2
3R
+
-
B
L
YG
RB
2W
2R
5R
2B
2B
+
-
P
O
0
47Ω/3W
1N4007
+
-
P
O
0
0
47Ω/3W
1N4007
WBr
W
L
WBr
W
R
L
R
L
YW
YW
R
WG
G
YG
LB
YW
WL
YG
LB
R
RB
R
RB
RB
RB
RB
L
B
YG
O
LB
RB
WB
YB
WBr
2L
W
R
YW
WL
R
WL
+
-
+
-
WB
YW
R
WL
YW
B
B
B
R
B
B
B
WB
YB
RB
R
P
B
3W
3L
3R
YW
RB
WL
LB O
WG
B
YG
WB
YB
GB
G
YR
GR
WR
Y
III
II I
(21) (21)
(23)
(25)
(26)
(27)
(32)
(31) (31)
(19)
(13)
(14)
(15)
(16)
(16)
(20)
(17)
(17) (18)
(3)
(9)
(10)
(11)
(12)
(12)
(8)
(1)
(2)
(4)
(5)
(6)
(7)
(13)
(3)
(9) (10)
(11)
(12)(12)
(8)
(2)
(36)
(37)
(6)
(7)
(40)
(34)
(41)
(35)
(28)
(24)
(33)
(29)
(30)
(22)
(38) (39)
Figure 12
SYSTEM DIAGRAMS
78 SD Operation Manual
© 2009 Yanmar Marine International

Related product manuals