EasyManua.ls Logo

ZEKS Eclipse 1200ZPA - Replacement Parts List

ZEKS Eclipse 1200ZPA
31 pages
Print Icon
To Previous Page IconTo Previous Page
To Previous Page IconTo Previous Page
Loading...
ZEKS Eclipse ZPA 90-5000 Desiccant Dryers
www.zeks.com
30
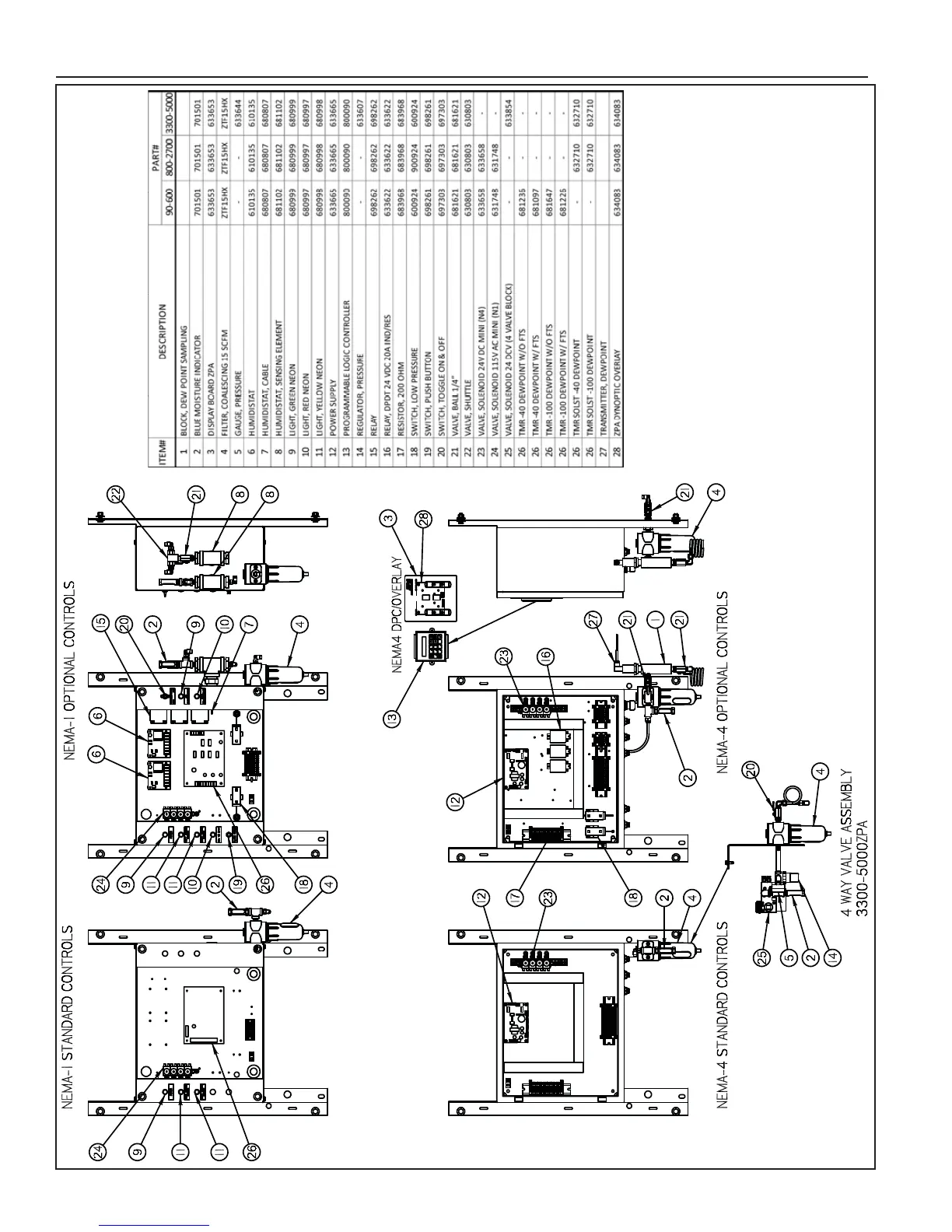
18.0 REPLACEMENT PARTS LIST
510518A-12
633856633856633856
632823 632823 632823

Related product manuals